安森美半導體一直致力于為LED照明提供豐富的解決方案,推出各種符合最新LED照明標準的產品,包括AC-DC電源IC,DC-DC驅動器,CCR穩流器,恒流恒壓(CCCV)控制,高壓FET, 整流器,數字接口
2012-05-08 11:10:43
3533 安森美半導體(ON Semiconductor)推出可調節輸出非同步單端初級電感轉換器(SEPIC)/ 升壓控制器—NCV898031,用于汽車應用。NCV898031提供2兆赫茲(MHz)的固定開關頻率,頻率性能幾乎是市
2012-09-12 10:30:24
1444 權衡取舍的挑戰, 安森美( onsemi) 基于新一代半導體材料碳化硅(SiC)的方案,有助于變革性地優化UPS設計。 安森美是領先的智能電源方案供應商之一,也是全球少數能提供從襯底到模塊的端到端SiC方案供應商,提供先進的SiC、SiC/Si 混合和 IGBT 模塊
2022-06-24 10:35:05
1954 
安森美 CRM/DCM 無橋PFC控制器 NCP1680是性能非常高的控制器,在不同的負載情況下都能達到較好的PF和ITHD電流控制效果。
2025-02-18 09:43:36
1913 
安森美很高興地宣布,其領先市場的NCP1680臨界導通模式(CrM)無橋圖騰柱功率因數校正(PFC)控制器獲《Electronic Design》授予PowerBest獎。
2022-02-15 13:44:43
1629 
安森美NCP1680臨界導通模式 (CrM) 圖騰柱功率因數校正 (PFC) 控制器IC設計用于驅動無橋圖騰柱PFC拓撲。無橋圖騰柱PFC由兩個圖騰柱支腳組成:一個在PWM開關頻率下驅動的快速開關支
2021-12-28 07:54:36
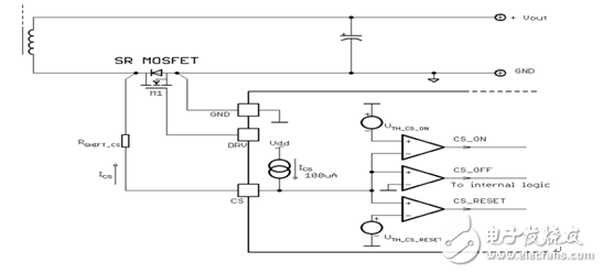
間接測量輸出功率,并據此調節驅動器輸出電壓或進入禁用模式;在LLC應用中,LLD電路用于測量跳周期模式的占空比,并據此改變驅動器輸出電壓或進入禁用模式。結語安森美半導體新一代同步整流驅動控制器NCP
2019-06-17 05:00:09
推動高能效創新的安森美半導體(ON Semiconductor),推出AR0135 全局快門 CMOS 圖像傳感器,展示其圖像傳感技術的又一重大進步。該1/3英寸格式、120萬像素成像器件
2018-11-08 15:29:59
安森美半導體的特色新品(FNP)列表重點介紹最新發布的一些器件。每一更新包括最新產品的產品類別、其獨特之處的概要和了解更多詳細信息的鏈接。無論您正在研發最新的設計還是僅僅出于對新產品的好奇,這些更新
2018-10-31 09:21:03
意識不斷增強及能效法規日趨嚴格的當今,電源的輕載或待機能耗性能也越來越受重設計人員重視。本文介紹安森美半導體NCP1937電源管理組合控制器主要特性,幫助設計人員設計高能效、低待機能耗(
2018-09-29 16:49:11
產生不良影響。安森美半導體最新推出的同步整流控制器FAN6248,優化用于LLC諧振轉換器,完美地解決上述挑戰,適用于高能效服務器和臺式電腦電源、大屏液晶電視及顯示器電源、網絡和電信電源、高功率密度
2018-12-03 11:07:15
方案 隨著應用要求的不斷提升,CMOS傳感器的成像質量也在不斷提高,安森美半導體利用其在這一領域的專利技術和豐富的經驗,以創新的設計,采用標準CMOS工藝技術開發出了高性能CMOS有源像素傳感器等
2018-11-05 15:22:10
關于安森美半導體的標準及定制CMOS圖像傳感器方案解說。
2021-04-07 06:12:04
將會展出。安森美半導體還將于2018年2月27日發表無電池智能無源感測方案的演講。觀迎出席以了解這種新型無線傳感器如何從電源和過程功能中發揮感測功能,開拓各種新應用。請蒞臨4A展廳#260展位參觀。
2018-10-11 14:28:55
快門CMOS圖像傳感器,結合高分辨率和高幀速率用于關鍵的成像應用。若您參與此次盛會,請一定蒞臨458號展臺,看看安森美半導體最新的先進的圖像傳感器技術。
2018-10-24 09:01:40
安森美半導體LED照明電源設計培訓資料
2010-07-19 22:54:08
方案供應商,安森美半導體提供包括時鐘產生、零延遲緩沖器(ZDB)及扇出緩沖器等在內的完整方案。公司的產品涵蓋計算機應用的寬廣產品陣容,具有一流的相位噪聲和抖動性能以及極高的性價比優勢,符合及超越第1代、第2代及第3代PCIe要求,可以直接升級眾多現有工業標準方案。
2018-10-09 11:38:19
安森美半導體已成為主要汽車半導體技術的一個全球領袖。 安森美半導體是自動駕駛系統的圖像傳感器、電源管理和互通互聯領域的一個公認的佼佼者。此外,公司的廣泛電源方案組合,包括模塊和碳化硅(SiC)/氮化鎵
2018-10-11 14:33:43
安森美半導體(ON SemiconductorN)推出高整合度的電容至數位轉換器積體電路(IC)—LC717A00AR,能加速應用進程,并減少靜電電容式觸控感測器應用的元件數量。全新的高性能元件
2012-12-30 18:47:12
本文將重點介紹安森美半導體具出色微光性能的圖像傳感器。
2021-05-17 06:51:47
置的I/O、LED驅動器、I2C接口、USB 2.0全速主機控制器,和用于外部功率MOSFET的預驅動器,提供領先業界的功率密度。 圖2:移動電源之傳統方案架構對比安森美半導體方案架構 支持快速充電
2018-10-11 16:33:03
360,結合了安森美半導體的領先成像能力和Q Tech的制造能力。參考設計本身采用12顆安森美半導體數碼相機(DSC)類1英寸1000萬像素 CMOS圖像傳感器AR1011,以同類最佳的定制的LCE
2018-10-24 09:00:10
能力,慎重地將文字、面貌及其它視覺信息傳達佩戴設備者。分立封裝的安森美半導體圖像傳感器讓OrCam實現無線、輕量、及如一根手指大小的設計,慎重地將文字、面貌及其它視覺信息傳達佩戴設備者。OrCam
2018-10-11 14:29:18
快速增長的電動汽車市場,安森美半導體推出了許多IGBT、低中高壓MOSFET、高壓整流器、汽車模塊和數字隔離柵極驅動器以及一個用于48V系統的80 V 和100V MOSFET。最新增加到汽車電源
2018-10-25 08:53:48
進行檢查。這工具包括一些提示,強調一些選擇會如何影響您的設計。結果表顯示了各推薦器件的評估板和設計資源的供貨情況。最后,安森美半導體現在提供Power Supply WebDesigner?仿真分析套件-前
2018-10-31 09:17:40
ESD保護和轉接驅動器技術。該演示還將展示安森美半導體的SuperSpeed方案如何能提高性能、節省開發時間和降低物料單(BOM)成本。
2018-10-11 14:08:19
際此萬物互聯時代的來臨,圖像傳感可說是促進物聯網應用的一個重要接口,是萬物之“眼”。 安森美半導體寬廣的成像和像素技術和圖像傳感器陣容,配以公司在成像領域的經驗和專長,實現超越人眼界限的創新
2018-11-08 16:23:34
安森美半導體應用于物聯網的成像技術和方案分享
2021-05-31 07:07:32
為持續應對便攜式產品業對分立元件封裝的進一步小型化的需求,安森美半導體(ON SEMICONDUCTOR)推出封裝僅為1.4mm x 0.6mm x 0.5mm SOD-723的三種新型肖特基
2008-06-12 10:01:54
的技術面加以探討,為業界提供實質建議。要有效降低ESD所帶來的損害,除了可選擇在制程中直接控制ESD之外,也可以在電子元件中加強抵抗ESD的裝置。安森美半導體長期投入于研發ESD保護技術,通過先進的ESD保護技術和完整的產品系列,使電子元件具備優異的電路保護性能。
2019-05-30 06:50:43
半導體來說更重要,因為這將是公司最近收購Fairchild半導體以來的首次展示。即使在行業氣候中,通過收購來合并正成為一種常見路線,而安森美半導體擴展的業務中,中高壓器件領域的產品陣容大大增強,令公司在
2018-10-23 09:14:38
導讀:隨著高亮度LED的應用領域不斷增多,涵蓋從移動設備背光、中大尺寸LCD背光、汽車內部及外部照明及通用照明等寬廣范圍。近期,安森美半導體一款平均電流滯環控制模式高亮度LED降壓控制器
2018-09-29 16:45:10
控制器和高壓增壓器的電子壓縮機等應用。此外,安森美半導體專家將出席參展商(Exhibitor)論壇和電子移動(E-Mobility)論壇,并在整個活動中作演講和演示,請參閱下面的日程表。欲了解關于
2018-10-30 09:06:50
。安森美半導體的邏輯轉換器是一種雙電源電壓邏輯轉換器,可以連接在不同的供電電壓下工作的IC和印刷電路板。這類采用獨立電源(VL VCC)的器件具有100 pF的高電容驅動、過壓容限啟用和I/O引腳、非
2019-05-15 10:57:14
非微控制器的汽車半導體供應商和第一大汽車自適應前照燈供應商,安森美半導體提供全面的高能效LED汽車照明方案,用于汽車內部照明如閱讀燈、RGB氛圍燈、儀表盤背光燈等,和外部照明如前大燈、日間行車燈(DRL)、轉向燈、尾燈、標識燈等。本文將著重介紹其最新的創新方案。
2019-07-25 06:23:01
際此萬物互聯時代的來臨,圖像傳感可說是促進物聯網應用的一個重要接口,是萬物之“眼”。安森美半導體寬廣的成像和像素技術和圖像傳感器陣容,配以公司在成像領域的經驗和專長,實現超越人眼界限的創新
2019-07-25 06:36:49
仍然保持符合SAE J2602 LIN規范。通過應用注釋《理解NCV7748器件中的3C和3D指令》了解更多。NCP1632: 兩相交錯式功率因數控制器NCP1632集成一個雙MOSFET驅動
2018-10-25 08:56:49
是您的理想指南。以下是您將在今天的清單中看到的一些新品。安森美半導體的最近的特色新品的完整清單可在這里找到。NB7VPQ701M: 1.8 V USB 3.1 單通道轉接驅動器NB7VPQ701M
2018-10-23 09:13:18
安森美半導體的特色新品(FNP)清單重點介紹最新發布的一些器件。每一更新包括最新產品的產品類別、其獨特之處的概要和了解更多詳細信息的鏈接。無論您正在研發最新的設計還是僅僅出于對新產品的好奇,這些更新
2018-10-22 09:08:52
摘要:交流-直流(AC-DC)電源適配器的應用非常廣泛,鑒于此,本文提出了一種安森美半導體基于NCP1246和NCP4354低待機能耗解決方案。該方案利用NCP1246 + NCP4354實現
2018-09-29 16:44:20
物聯網 (IoT) 的迅猛發展是關鍵的行業大趨勢之一,而無線互聯是IoT的重要構建塊。安森美半導體提供符合Sub-GHz、2.4 GHz、Sigfox、Thread、Zigbee、藍牙低功耗
2019-08-09 08:45:52
運轉的電機驅動器則是電機的靈魂所在。本文將為您介紹由安森美半導體新推出電機驅動器模組方案,并了解其如何搭配Arduino MICRO一起運作,來簡化電機驅動設計方案。安森美半導體電機驅動模組解決方案
2019-06-27 10:48:50
NCP16x及汽車變體器件NCV81x,實現超低噪聲,是用于這類應用的理想電源管理方案。 安森美半導體的超高PSRR LDO穩壓器系列采用了一種新的專利架構,從而實現業界最佳的PSRR(最高達98 dB
2020-10-27 09:02:17
發射器和接收器設計的方案。最近,安森美半導體發布了首款符合無線充電聯盟(WPC) Qi標準的15瓦(W)無線充電器件。NCP6401是一款符合Qi和AirFuel標準的無線充電接收器。其靈活的設計支持
2018-10-29 08:53:40
安森美半導體的超高PSRR LDO穩壓器系列簡介 安森美半導體的超高PSRR LDO穩壓器系列采用了一種新的專利架構,從而實現業界最佳的PSRR(最高達98 dB),阻止不想要的電源噪聲到達
2018-11-20 10:54:47
推動高能效創新的安森美半導體(ON Semiconductor,美國納斯達克上市代號: ON [/url]),進一步擴展成像方案產品陣容,推出最新的高性能CMOS數字圖像傳感器。AR1337是1
2018-11-12 11:02:08
安森美1999年從摩托羅拉分拆,2000年首次公開募股。據介紹,2015年安森美總收入已達35億美元;在全球經濟低位運行的形勢下,安森美 2015年收入比2014年近10%的增長,并在多個領域處于全球領先。亞太區收入在全球總收入的占比高達59%,其中很大一部分來自中國。
2020-05-06 08:24:20
mA兩種,能效要求為80%,還要求提供短路和過壓保護等特性。這類應用可以采用安森美半導體的NCP1015自供電單片開關控制IC。該器件集成了固定頻率(65/100/130 kHz)電流模式控制器
2019-05-15 10:57:09
團體致力于提升汽車安全性、舒適度及信息娛樂系統、大幅降低網絡復雜性及線纜成本等業界要求。 安森美半導體在Electronica 2012上推出的汽車新產品 安森美半導體宣布推出兩款新的驅動器
2013-01-07 16:46:18
電機是許多電器的主要組成部分之一,而控制電機運轉的電機驅動器則是電機的靈魂所在。本文將為您介紹由安森美半導體新推出電機驅動器模組方案,并了解其如何搭配Arduino MICRO一起運作,來簡化電機驅動設計方案。
2019-07-18 08:45:44
有誰用過安森美半導體的MC7805CDTRKG。請問一下大家型號后面的C和DTRKG代表什么意思?指教一下小弟,謝謝
2017-05-05 22:15:39
PLC新一代超小型控制器(LOGO!)的編程方法與操作
2020-04-07 09:00:02
替代氙氣燈的應用的極佳選擇。第三頁:其它新穎LED驅動/控制器其它新穎LED驅動/控制器在低壓便攜設備應用方面,除了上述LED驅動器,安森美半導體還提供其它一些新穎的產品,如NCP
2019-05-15 10:56:53
。我們還將提供240W適配器設計作為參考。電源參考設計將包含NCP1399以及安森美半導體的NCP4810 X2電容放電器,NCP1602功率因數控制器和NCP4305同步整流控制器。我們將派技術
2018-10-15 08:47:13
推動背光源技術由傳統的冷陰極熒光燈(CCFL)背光向LED背光過渡。 安森美半導體的NCP1397初級端控制器配合帶正向電壓監測功能的6信道線性LED驅動器CAT4026等器件,支持低高度LED背光
2010-09-20 11:44:22
最佳的實踐輔導,以及正式和非正式的導師/教練創造內外部交流機會,以開闊業務和市場視野鼓勵女性領導者幫助發展并促進下一代女性領導力公開探討面臨的獨特挑戰,并提供解決問題的工具安森美半導體重視多樣性,這貫穿
2018-10-30 09:05:17
DN05085 / D,NCP1340的設計說明是一款高度集成的準諧振反激式控制器,適用于設計高性能離線式電源轉換器。憑借集成的有源X2電容放電功能,NCP1340可實現低于30 mW的空載功耗。準
2020-08-13 09:37:01
概述:NCP1397—安森美半導體推出的帶半橋驅動的諧振模式控制器。在背光應用中有眾多優勢,如不需要驅動器變壓器,帶來成本及安裝優勢;簡單應用跳周期模式,適合調光所需;簡單應用過流保護,幫助節省
2021-05-14 06:36:55
。3D機器手的指關節中有致動器,控制抓握動作。使用我們的快速原型制作電機驅動器方案套件中的LV8548MC電機驅動器,以及附帶的主板、Arduino Micro和安森美半導體的電機驅動器API庫,能夠控制
2018-10-29 08:54:49
- 龍旗控股 Celestica 2008 “TCOO”供應商獎 群光電能”最佳全球合作伙伴”獎,表彰安森美半導體的高性能脈寬調制(PWM)控制器及零電壓轉換(ZVS)解決方案 Samsung
2014-05-21 10:13:17
NCP1215是安森美半導體推出一種低成本、小功率離線反激開關電源(SMPS)控制器,它具有極低的待機能耗,能夠設計出符合美國能源之星(Energy Star)或歐洲藍天使(Blue Angel)低待機
2009-05-30 15:34:13
35 采用NCP5608 LED 驅動器的照明設計安森美半導體資深技術員Michael Bairanzade摘要:NCP5608 是安森美半導體照明管理IC 系列的首款芯片,專為滿足目前的便攜式系統的LED 控制而設計,
2009-12-19 12:57:44
38 1342安森美65W氮化鎵PD充電器芯片 產品介紹:NCP1342準諧振反激控制器是一種高度集成的高頻PWM(脈寬調制)控制器,旨在簡化高性能脫機功率變換器的設計。NCP13
2023-07-05 15:24:23
1342安森美 準諧振反激控制器 產品介紹:NCP1342準諧振反激控制器是一種高度集成的高頻PWM(脈寬調制)控制器,旨在簡化高性能脫機功率變換器的設計。NCP1342控
2023-07-05 15:44:15
; CP1342AMDCDAD1R2G安森美65W氮化鎵快充電源IC 產品介紹:NCP1342準諧振反激控制器是一種高度集成的高頻PWM(脈寬調制)控制器,旨在
2023-07-11 11:31:20
安森美半導體推出帶大電流能力的微型集成驅動IC
安森美半導體(ON Semiconductor,美國納斯達克上市代號:ONNN)推出兩款新的高集成度集成電路(IC),令步進電機應用
2009-12-05 11:17:45
685 安森美推出固定頻率電流模式控制器IC
安森美半導體(ON Semiconductor)推出NCP1237、NCP1238及NCP1288固定頻率電流模式控制器集成電路(IC)。這些新控制器針對膝上型/筆記本電腦
2010-03-01 08:34:14
1477 安森美推出低電流穩壓器NCP508
安森美半導體(ON Semiconductor)推出低電流穩壓器NCP508,為創建低功率電壓軌提供高能效及經濟的方案。這新穩壓器提供配合低能耗、高空間
2010-04-02 11:53:16
1117 高能效同步整流驅動器NCP4303A/NCP4303B
NCP4303A和NCP4303B是全功能同步整流控制器及驅動器集成電路(IC),用于ATX電源、平板電視、大功率交流-直流(AC-DC)
2010-05-08 16:11:47
2008 安森美半導體(ON Semiconductor)推出高能效2安培(A)至4 A集成同步穩壓器新系列,應用于消費電子。
NCP3125、NCP3126和NCP3127是同步脈寬調制(PWM)開關降壓穩壓器,集成了高端和低端MOS
2010-06-28 08:39:07
910 安森美半導體(ON Semiconductor)推出用于汽車系統自安嶄新的可調節輸出非同步升壓控制器NCV8871。
2011-08-24 10:57:36
1406 安森美半導體(ON Semiconductor)推出多通道LED驅動器NCP1840,這器件能夠使用用戶創建的任何照明圖形,獨立驅動多達8顆LED。NCP1840非常適合于多通道LED狀態指示器給用戶傳達狀態及診斷狀況
2011-11-03 09:18:22
973 安森美半導體提供的NCP1927功率因數校正(PFC)及反激組合控制器電源管理芯片,能夠用于開發緊湊及高能效平板電視開關電源,配合纖薄平板電視設計潮流及幫助推動節能降耗。
2012-07-19 10:41:04
1200 安森美半導體在電機驅動器設計、生產及應用方面擁有豐富經驗,提供寬廣范圍的電機驅動及控制方案。本文將介紹電機驅動器/控制器在白家電產品中的典型應用,以及安森美半導體高
2012-10-10 11:55:59
4079 安森美半導體在電機驅動器設計、生產及應用方面擁有豐富經驗,提供寬廣范圍的電機驅動及控制方案。本文將介紹電機驅動器/控制器在白家電產品中的典型應用,以及安森美半導體各能效、高可靠性BLDC電機驅動器/控制器方案。
2013-02-19 15:15:42
3469 安森美半導體提供功率因數校正(PFC)控制器、準諧振及固定頻率的反激控制器和開關穩壓器、集成MOS的降壓控制器、半橋驅動及LLC控制器、次級端控制器、集成PFC及PWM的組合控制器等多種控制器及其方案等,以滿足不同電路拓撲設計的不同需求。
2014-06-30 17:24:21
3892 推動高能效創新的安森美半導體推出LC898214XC自動對焦控制器,用于智能手機相機模塊。
2014-07-17 15:17:12
1082 2014年7月23日 – 推動高能效創新的安森美半導體(ON Semiconductor)推出新的鋰離子電池保護控制器,用于智能手機和平板電腦。
2014-07-23 10:54:36
1255 2015年3月12日 – 推動高能效創新的安森美半導體 (ON Semiconductor,美國納斯達克上市代號:ONNN) 將在美國應用電力電子會議 (APEC) 展臺407展示最新的電源管理技術
2015-03-12 17:50:26
1607 本文將介紹一款用于LED街燈等應用的28V、3.3A的離線高功率因數LED驅動器設計。這設計基于安森美半導體的NCL30001LED驅動器及NCS1002恒壓恒流控制器,采用90至265V交流電
2017-09-09 09:50:29
12 了解如何使用安森美半導體NCP1611高能效增強型PFC控制器,提升一款100 W電源的輕載能效而不影響其滿載能效。安森美半導體應用專家回答您的高能效設計問題。
2018-06-26 16:07:00
3942 視頻簡介:本視頻概述安森美半導體新的移動電源控制器IC。它提供智能特性集及同類最佳的集成度,以簡化和加快下一代移動電源方案上市,同時提供可擴展性,支持一系列的電池組尺寸。
2019-03-21 06:05:00
2923 
了解如何使用安森美半導體NCP1611高能效增強型PFC控制器,提升一款100 W電源的輕載能效而不影響其滿載能效。安森美半導體應用專家回答您的高能效設計問題。
2019-03-28 06:28:00
3871 視頻簡介:在本視頻中,您將了解NCP1568的主要優勢,并觀看演示,使用相應的高速半橋驅動器NCP51530和次級端同步整流器NCP4305。
2019-03-14 06:02:00
7092 
視頻簡介:了解如何使用安森美半導體NCP1611高能效增強型PFC控制器,提升一款100 W電源的輕載能效而不影響其滿載能效。安森美半導體應用專家回答您的高能效設計問題。
2019-03-08 06:12:00
5411 電子發燒友網為你提供()NCP4305相關產品參數、數據手冊,更有NCP4305的引腳圖、接線圖、封裝手冊、中文資料、英文資料,NCP4305真值表,NCP4305管腳等資料,希望可以幫助到廣大的電子工程師們。
2019-04-18 21:40:10
推動高能效創新的安森美半導體(ON Semiconductor,美國納斯達克上市代號:ON),今日宣布其NCP51820高速門極驅動器獲選為2019年度 “Top 10電源產品獎”。該年度獎項是中國備受認同的確定10大最具開創性的設計及技術有顯著進步的電源產品的行業基準之一。
2019-09-12 09:59:00
6537 ,如: 由于雜散電感造成同步整流過早的關斷,導通損耗增加 由于不同工作頻率造成最小導通時間設置的困難 輕載條件下由于電容電流尖峰導致同步整流電流反向,最終對系統產生不良影響 安森美新推出的雙通道同步整流控制器NCP4318,完美地解
2021-08-13 17:27:27
5362 
安森美半導體怎么樣?安森美是哪國的? 有人問小編安森美半導體怎么樣?安森美是哪國的?其實行業內人士都知道美國公司安森美半導體實力很強悍,安森美是美國公司;并且在納斯達克上市。 安森美是哪國
2023-03-28 18:37:26
10096 
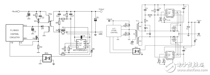
安森美半導體NCP1910高性能CCMPFC及LLC組合控制器.·第一步-設計PFC段·第二步-設計LLC段·第三步-信號交換部分(handshaking):-BO電平-在此Vbuk電平LLC
2023-05-08 09:17:42
1 安森美推出業界首款專用臨界導通模式(CrM)NCP1680/連續導通模式(CCM)NCP1681圖騰柱PFC控制器。NCP1680/NCP1681是功率因數用于驅動無橋圖騰的校正(PFC)控制器IC
2022-09-08 10:46:16
4886 
著第三代半導體技術的快速發展,友尚電子推出了一款基于安森美半導體NCP1618或NCP1655控制器與SiC Cascode JFET(UJ4C075060K3S)的≧500W主動式PFC效率優化方案。該方案旨在通過創新設計,顯著提升PFC功率級的效率與熱性能,同時保持系統的穩定性與簡潔性。
2025-08-11 17:41:00
640 
探索TEA2093TS:新一代同步整流控制器的卓越性能 在電源設計領域,同步整流技術對于提高開關電源的效率至關重要。NXP推出的TEA2093TS作為新一代同步整流(SR)控制器IC,為開關電源帶來
2025-12-25 09:30:28
118
評論