SMK最新開發了主要用于連接電池的,在支持大電流的“FB系列”FPC板對板連接器基礎上采用了新的低背和省空間結構的“FB-7系列”連接器,擴大了產品陣容。
2014-08-01 11:55:10
4804 *附件:大功率電池管理系統解決方案模塊 用戶指南.pdf *附件:MP279x and MPF4279x 評估套件參考設計.pdf MBMxxS-P100-x 是一個完整的解決方案,適用于大電流 7
2024-06-20 10:52:14
8969 
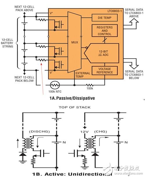
均衡電池單個電池充電/放電特性的技術對于延長電動汽車和許多便攜式電子產品的使用壽命至關重要。事實上,本系列第一部分討論的無源電池平衡技術已經成為當今混合動力電動和插電式混合動力車(PHEV
2019-03-06 08:27:00
2601 
---PAC22140 和 PAC25140,進一步擴展其電源管理產品組合。這兩款 PAC 屬于單芯片解決方案,具備業內少有的特性,即可支持最多由 20 個電池 (20s) 串聯組成的電池組。這些產品采用了智能電機控制
2023-03-09 14:34:00
869 
優勢,? 產品系列—2.4GHz RF解決方案用于中短距離應用,Sub 1-GHz RF解決方案用于長距離應用。? 領先的電池壽命—使用普通的AA或AAA電池可以運行幾年? 穩定的無線連接—與其
2013-03-07 10:42:06
描述該參考設計是一套完整的充電器解決方案,用于評估緊湊、靈活、高效、支持 USB 的開關模式充電管理解決方案,這些解決方案適用于各種便攜式應用中使用的單節鋰離子和鋰聚合物電池。該解決方案將同
2018-12-12 11:48:30
控制開啟平衡器,需要給 XP1/3 供電 5v。XP1/4 必須連接到遠程設備的 GND/方案上:IC DD1 - 節拍脈沖發生器;IC DD2 和 DD4 - 脈沖計數器;IC DD3 和 DD5 - 換向器。該IC將電池的上、下側與上、下側緩沖電容相連;PCB
2022-07-05 06:19:09
。串聯諧振具有以下三個問題:ZCS頻率跟蹤控制、ZVS死區跟蹤控制、ZCS_ZVS交替跟蹤控制。那么,解決串聯諧振技術難題的好辦法是什么呢?2.解決方案并聯諧振和串聯諧振的諧振試驗由變頻電源、勵磁變壓器
2019-02-28 11:11:19
描述TIDA-00600 的主要目的是為同時需要可充電電池和直流連接器電源的 ZigBee 系統提供一個成本優化的小型電源管理解決方案。TIDA-00600 設計為電源管理部門提供測試數據、設計指南
2018-08-23 17:26:23
意法半導體的ST4SIM SIM和eSIM產品組基于基本型、加密型和GSMA SGP.02配置。我們的解決方案允許設備隨時隨地聯網,同時確保資產安全。得益于合作伙伴提供的連接解決方案,全球覆蓋和互
2023-09-08 06:14:44
`描述該參考設計是適用于能量收集應用的超低功耗升壓轉換器。該解決方案在出廠時已完成編程,采用與大多數 MCU 和 3V 紐扣電池相兼容的設置。該設計經過編程后可提供 3.1VDC 最高電壓 (OV
2015-04-14 15:26:11
。如何提高能效。傳統意義上,LED都是由離散解決方案驅動的。圖1顯示了三種典型的方案:運算放大器(op amp)(方案1)、直接與汽車電池連接的電源(方案2)或某種分流規則(方案3)的雙極配置。 圖1:用于
2022-11-11 07:53:24
市場規模? 近期公布的關于特斯拉電池存儲的解決方案證實了大規模部署分布式靜態存儲系統的發展趨勢。 能量存儲在目前所有主要電力市場中的能量轉換部分扮演著重要角色。由于技術進步、可再生能源裝置和能量存儲
2015-05-15 15:28:24
。連接在配置中的電池應該具有相同的電壓和容量,因為較弱的電池導致不平衡。在串聯結構中,電池和電池鏈中的薄弱環節一樣強,因此高容量的電池不能比較弱的電池充電更多。較弱的電池也會先放電和充電,這也會導致設備
2022-03-18 17:41:01
描述德州儀器 (TI) 的 bq27411-G1 參考設計是一款易于配置的電量監測解決方案,適用于單節串聯鋰離子電池組。該器件要求最低配置,并且使用一次性可編程 (OTP) 非易失性存儲器 (NVM
2018-12-03 16:27:21
:基于PWM架構,與將電池能量放電至阻性負載的線性架構相比,這是一種環保且高效的解決方案。鋰電池按照容量可以分為三種:低容量,電流在10A以內,主要用于手機、攝像機、混合動力汽車;中容量,電流分布在10A
2018-08-23 18:20:04
的解決方案正是為此而推出。 系統設計考慮因素 效率: 筆記本電腦、手機和類似便攜設備中鋰離子電池的容量通常很小,典型值是數安時。但是,用于車輛或儲能的鋰離子電池容量則高得多,通常在數十甚至數百安時左右
2020-07-09 10:46:41
可以用于多個電池堆疊枯萎甚至細胞數,ETA3000包括保護特性。在電池充電時,即當一個電池電壓比另一個電池低時,平衡電流被降低到一個安全的水平,直到低電壓電池充電為止。產品特征1、感應開關控制方案2
2018-10-15 16:59:11
,HWICH提高了串聯電池的性能和壽命,ETA3000也可以用于多個電池堆疊枯萎甚至細胞數,ETA3000包括保護特性。在電池充電時,即當一個電池電壓比另一個電池低時,平衡電流被降低到一個安全的水平
2019-09-03 14:05:36
電池升壓。它只需要 使用專有自動模式檢測和切換方案提供雙向功率的單個電感器。ETA9742是一種理想的用于電池充電和放電應用的一體式解決方案 例如電源組、智能電話、以及僅具有一個可用于充電電池功能的USB端口的平板電腦。
2021-04-01 17:36:05
` 一、方案描述: HDMI2.0AOC產品是一款業內領先的,兼備高性能、低功耗的HDMI有源光纖數據線。運用自主研發的并行光電轉換組件,支持帶寬高達18G,可以輕松處理1080p全高清4K
2020-07-01 17:55:09
LTC3300-1 帶一個獨特的電平轉換之 SPI 兼容型串行接口,能在不采用光耦或隔離器的情況下完成多個 LTC3300-1 器件的串聯連接,從而實現長串串接電池中每節電池的電荷平衡。當多個 LTC3300-1 器件串聯連接時,它們就能夠同時運作,因而允許對電池組中的所有電池同時獨立地進行電荷平衡。
2019-10-29 09:00:59
LTC4008EGN方案對4節鋰電池串聯充放電,怎樣可以在充電時也能測得鋰電池的實際電壓
2024-01-04 07:38:12
和 PAC25140,進一步擴展其電源管理產品組合。[]()這兩款PAC 屬于單芯片解決方案,具備業內少有的特性,即可支持最多由 20 個電池 (20s) 串聯組成的電池組。這些產品采用了智能電機控制技術,讓智能
2023-03-08 17:55:56
一、方案背景:UPS電源是將蓄電池與主機相連接,通過主機逆變器等模塊電路將直流電轉換成市電的系統設備。蓄電池作為UPS系統的組成部分,能否加強蓄電池的維護管理,將直接關系到系統的運行質量。而對
2021-11-16 06:59:03
ZXSC310E5,該解決方案用于應急燈驅動8個白光LED,從4個電池輸入串聯連接
2019-10-10 08:37:30
解決方案 機械運轉必須能夠耐受數年的嚴苛環境與未知的環境考驗。TE提供全系列連接器與電纜組件,它們可連接電機和驅動器控制組件,確保在未來的數年運轉無虞。探索我們廣泛的運動系統解決方案。[/url] 2
2017-11-30 17:12:49
與不同的平衡方法的元件。使用先進的主動電池單元平衡解決方案(如愛特梅爾ATA6870電池管理電路)每一個電池單元都有單獨的電子監控,以便提供如充電狀態測定、主動/被動平衡或過壓、欠壓和溫度監控等功能。鋰離子電池
2019-05-13 14:11:47
何變得不可用。我將專注于汽車鋰離子(Li-ion)電池,但一般來說這些原則適用于所有電池。多單元電池通常構建為串聯或并聯電池陣列。串聯電池過多將導致較高的電池組電壓,而并聯電池過多將導致較高的總電池
2019-07-17 04:45:06
QSFP-DD光模塊,無需額外的轉換或映射,非常適合將運行在800Gbps的下一代交換機連接到現有的400Gbps端口。
適用于800G數據中心的光纖跳線解決方案
與高速線纜和有源光纜相比,800G光纖
2025-03-24 14:20:17
、PAC、PCC等顯示控制系統的常用連接方案,供參考。詳細資料下載:傳感器與儀器儀表之間有源、無源信號匹配負載的解決方案 模擬信號數據采集、隔離、放大、轉換器產品外形及安裝方式參考聯系人:吳茂欽聯系電話:***公司:深圳市順源科技有限公司網站:http://www.sun-yuan.com
2013-08-03 13:48:35
描述 此參考設計展示了使用鋰離子紐扣電池的完整單芯電池電源解決方案的功能和性能。它可通過外部適配器或 USB 端口供電。此板連接到計算機時,可在 GUI 上監控負載電流、充電狀態以及關于電池的更多信息。特性全套解決方案監控精確
2022-09-23 07:15:08
`便攜式手持設備創新型解決方案內容包括:智能連接解決方案推動可穿戴設備革新;品類齊全的彈簧夾產品組合及其擴展性;SIM卡連接器快速參考指南;移動設備電池連接器快速參考指南;超低厚度微型 MATE-N-LOK 連接器系統指南;用于移動設備的連接器和天線快速參考指南;數字光處理投影儀應用解決方案`
2018-10-23 11:21:25
分立電池檢測解決方案
2021-02-26 08:38:00
`描述此參考設計展示了使用鋰離子紐扣電池的完整單芯電池電源解決方案的功能和性能。它可通過外部適配器或 USB 端口供電。此板連接到計算機時,可在 GUI 上監控負載電流、充電狀態以及關于電池的更多信息。特性全套解決方案監控精確`
2015-03-10 10:01:03
描述此參考設計是一種單節鋰離子和鋰聚合物電池電量監測計解決方案,用于消費類電子產品應用。此參考設計包包含一個 BQ27010 電路模塊、一個用于電量監測計評估的 EV2300 PC 接口板、一根
2018-11-30 15:32:00
描述此 TI 驗證設計針對雙向揚聲器實施了模擬有源分頻解決方案,適用于錄音室或家庭高保真系統。低音揚聲器信號通道包括障板跌落補償的低通傾斜電路和 4 階 Linkwitz-Riley 低通濾波器
2018-11-27 11:34:50
描述超級電容器管理器是完全集成的單芯片解決方案,它提供一系列豐富的管理、充電控制、監控和保護功能,用于 2、3、4 或 5 個超級電容器串聯,可對每個電容器進行監控和平衡,或者用于多達 9 個電容器
2018-08-03 06:39:57
描述此參考設計展示了使用鋰離子紐扣電池的完整單芯電池電源解決方案的功能和性能。它可通過外部適配器或 USB 端口供電。此板連接到計算機時,可在 GUI 上監控負載電流、充電狀態以及關于電池的更多信息。主要特色全套解決方案監控精確
2018-08-14 07:18:04
的次級保護器有源電路具有小尺寸外形,因此可包含在電池組中次級保護器解決方案還可與 bq76920/30/40 第一級監控器和保護器并存
2018-10-17 15:47:52
如何實現電池的平衡充電方式
2015-08-07 16:51:30
如題,有個困擾我很久的問題,電池和外接電源之間無縫切換,電池電壓是3.6v,電源是5v,內部電路用3.3v,電池通1n4148降壓到2.9v左右,外接電源通過LDO降壓到3.3v,然后串聯肖特基給
2018-12-06 09:08:30
大家好,我正在研究Kintex-7 FPGA。我們希望使用基于Microblaze的RTL解決方案來測試我們的電路板。我對Microblaze軟核處理器有一些疑問。1)將DDR內存模塊與FPGA連接
2020-08-05 09:30:29
成本低廉,容易批量部署的優勢,缺點是其管理維護能力。有源WDM方案可提供豐富的操作管理和維護(OAM)和故障診斷功能,但設備成本高,建網投資大。于是運營商們便提出了半有源WDM方案,半有源方案平衡了建網
2021-01-25 11:38:02
1.電池管理系統概述 在便攜式應用中,空間是極其重要的。TI提供的高級解決方案采用QFN和晶圓級芯片規模封裝并具有很高的集成度,旨在縮減解決方案的外形尺寸。除了減少板級空間占用之外,許多
2018-10-08 09:42:12
使用鋰電池的概率會越來越高。今天先介紹基于電動工具、電動自行車方面的基本應用方案。嚴格來講,動力電池行業目前還沒有非常標準化的產品,電池本身都還沒有一個標準,所以我們的方案相對來說比較多,以滿足
2012-05-15 00:24:33
和應用程序之間建立連接。此設計是無電池系統(即,無需電池即可工作),客戶可以利用該系統構建具有優化尺寸的產品(例如薄鍵盤)以及重量更輕的產品(例如易于攜帶)。主要特色無電池解決方案標準 PC/AT 鍵盤
2018-11-23 19:24:08
即可實現在充電器和電量計之間進行通信。該電量檢測計可進行預編程,以根據來自電池的數據控制充電量。該參考設計簡化了對這一經過優化的獨立充電解決方案進行評估的過程。特性串聯電池數:1S最大輸入電壓:6V最大充電電流:2.5A通信:I2C`
2015-04-14 14:51:37
的操作空間。同時,它還具備NTC保護功能,可與NTC電阻配合使用,實時監測電池溫度,確保電池在充電過程中的安全性。英集芯IP2341廣泛應用于音箱、玩具、小家電設備、個護電器等鋰電池充電設備中,為這些設備提供了穩定、高效、安全的充電解決方案。
2024-07-17 16:27:43
對于串聯連接的電池數量,電池電量計行業始終是二選一的狀態。您在設計時可以選擇單節電池電量計或2-4個串聯連接的多節電池電量計。如果您的所有設計屬于1S或4S電極,則二選一方案完全能夠應付;但如用
2022-11-17 07:38:08
的總體解決方案尺寸。該設計還提供一個有源電池平衡電路。此配置已經過測試,附帶完整的測試報告和運行說明。主要特色 從主電源自動無縫轉換到備用電源運行有源電池均衡可根據備用電源需求來選擇備用電容器類型和尺寸輸出功率高達 15 瓦小型、高效單轉換器解決方案支持連接到弱電源的脈沖式負載
2018-11-09 14:51:19
描述該參考設計是適用于 bq27421 的全套評估系統解決方案。該解決方案中包括一個帶有集成式電流感應電阻器的 bq27421 電路模塊。使用此設計需要配備用于電量監測計接口的 EV2300 或
2018-07-24 07:07:34
描述 此參考設計提供適用于 6V/4.7AH 鉛酸電池的電池充電解決方案,其中采用了通過 LM46001 直流/直流降壓轉換器實施的簡單充電算法。此類電池廣泛用于工業應用和消費電子類應用中,比如
2022-09-27 07:43:01
數據以便進一步評估。(4) 對 bq27421 解決方案在不同充電和放電條件下的整體功能進行評估。可從德州儀器 (TI) 網站的產品文件夾下載基于 Windows? 的最新 PC 軟件。特性串聯電池數
2022-09-19 07:53:41
適用于患者監測系統的潛在解決方案
2021-02-26 07:29:46
評估,并對 bq20z65/bq29412 解決方案在不同充電和放電條件下的整體功能進行評估。特性串聯電池數:2S 至 4S最大輸入電壓:25V最大充電電流:3A通信:SMBusImpedence Track,集成式保護此 EVM 需要使用通信收發器 EV2400`
2015-04-14 11:40:18
DC2043A,Demonstration Circuit是一款采用LTC3305的鉛酸電池平衡器。 LTC3305可以平衡多達4個串聯的鉛酸電池,并集成了所有電壓監控,柵極驅動和故障檢測電路。 LTC3305采用輔助電池或備用存儲單元,將電荷轉移到堆疊中的每個電池或從堆疊中的每個電池轉移
2020-05-27 17:08:24
軟連接、軟鋁排、鋁箔軟連接、軟連接鋁排鑫芯源電子焊接電池軟連接、電池模組特點軟連接T2紫銅排硬連接,鑫芯源電子樹脂絕緣涂層銅排詳情說明:銅排硬連接是一種大電流導電產品,適用于高低壓電器、開關觸頭、配電
2020-06-04 11:12:45
。平衡時間也顯著減少,因為不受封裝散熱的限制,平衡電流增加。ETA3003在待機模式下只消耗2μA超低電流,延長電池架時間。兩個電池的最終平衡電壓也是高度精確的,這提高了串聯連接的電池的性能和壽命
2022-05-30 23:38:35
。這樣,實現電荷平衡的電池管理的絕對必要性就不難理解了。通過耗散功率實現電荷均衡的傳統解決方案將被電池之間的主動能量轉移方案所取代。由于現有文獻資料只有一些基本原理的說明,這迫使英飛凌項目組不得不自行開發電荷平衡
2018-12-07 10:05:51
描述用于大型鋰離子電池中的 Active Balance 芯片組,可提供監控、平衡和通信功能。憑借精確可靠的主動平衡,Active Balance BMS 能夠實現每節電池中的雙向電源傳輸。每個
2018-08-06 07:59:32
描述TIDA-00982 參考設計是一款用于 2S1P 電池管理解決方案 (BMS) 的子系統設計,適用于無人機、機器人或無線電控制 (RC) 的項目和設計。可快速將監測、保護、平衡和充電功能添加至
2018-09-19 08:40:30
此參考設計介紹了一個備用電源電路,該電路通過使用降壓-升壓轉換器和兩個堆疊的超級電容器來實現電源中斷時的瞬時保護。該實施方案基于完全集成的 TPS63020 降壓-升壓轉換器電路,從而維持較小的總體解決方案尺寸。該設計還提供一個有源電池平衡電路。此配置已經過測試,附帶完整的測試報告和運行說明。
2009-06-29 13:43:00
25 4節串聯的模擬電池的方案框圖
按照框圖中的電路
2008-11-06 13:46:24
3396 
PAC22140 和 PAC25140 電池管理IC 可面向工業、電動車輛和備用電池等各類應用, 為多達20節串聯電芯(20s)的電池組提供電池管理方案(BMS)。這些高度集成的器件可為
2024-10-25 16:01:05
TI 有源噪聲消除 (ANC)解決方案
方框圖
主動噪音消除系統
2008-11-14 11:19:45
3166 
串聯型電力有源濾波器主電路
圖串聯型電力有源濾波器主電路
串聯型電力有源濾波器
2009-07-17 08:23:23
1927 
不同形式有源電力濾波器與負載之間的連接原理圖
(a)串聯型有源
2009-07-21 17:11:10
1417 
充電泵式電壓變換器串聯連接電路
如圖中所示,但
2009-10-31 13:54:57
908 
利用有源電池平衡技術增加大型鋰離子電池組能量供給
一些消費類應用要求單鋰離子電池(如手機),或者需要三節串聯和兩節并聯電池(如筆記本電腦)。這就引發了對更
2010-01-06 11:18:47
1197 
一種平衡式MLCC的解決方案
1個X2Y電容是一種平衡的MLCC解決方案,其內部有三條不同的電信號通道,有四個外部連接端口
2010-05-10 22:11:53
1263 
串聯電感的作用及解決方案
方法1 電感為什么在低頻時要把并聯改為串聯?從感抗與電阻的比值來分析Q值,不容易找到答案,并改串應該是不能提高Q值的。
但通
2010-05-23 09:57:23
10917 
文章分析了適用于變頻器諧波抑制的串聯型 有源電力濾波器 的基本工作原理,并對其控制方法和控制電路進行了研究。在此基礎上,研制了一臺實驗樣機。實驗結果表明,串聯型有源電力
2011-07-22 18:15:27
114 凌力爾特公司 (Linear Technology Corporation) 推出單片、獨立多節電池平衡器 LTC3305,該器件適用于 12V 鉛酸電池。
2015-01-28 10:25:43
3219 
IGBT串聯有源自適應電壓平衡控制技術
2017-02-28 23:14:10
3 技術,在實際工程中IGBT串聯閥的可靠性及效率則尤為重要,針對IGBT串聯閥可靠性及效率高的要求本文提出了IGBT串聯有源自適應電壓平衡控制技術。首先本文分析了IGBT及二極管串聯電壓不平衡機理,提出
2017-05-08 16:33:50
1937 引言 LTC3305是一款鉛酸電池平衡器,其采用一個輔助電池或一個可供替代的蓄電池 (AUX) 與串接式電池組內部的個別電池之間來回傳輸電荷。平衡器控制外部 NMOS 開關以把輔助電池順序地連接至
2017-05-09 11:15:54
24 纜通過計算機的串口或并口進行連接也是實現雙機直聯的一種常用解決方案。相對于使用網卡連接而言,這種方案對于聯網質量要求不是很高的用戶比較實用,其優點主要是連接方便和費用低廉,當然,它的不足之處很明顯。 1、連接距離相對較短:
2017-11-14 15:53:06
6026 
對于串聯電池的每個電池系統來說,都是電池不平衡的問題。
2018-05-15 09:31:04
4 針對許多常用電池化學組成的串接式電池組主動平衡解決方案已經存在,但迄今為止并不適用于鉛酸電池。有關鉛酸電池主動平衡之必要性和好處的質疑聲比比皆是,但是這種懷疑是錯誤的。如本視頻即將說明的那樣,串接式
2018-06-05 02:45:00
7348 白光LED可以采用串聯或并聯連接方式,這兩種解決方案各有優缺點。并聯方式的缺點是LED電流及亮度不能自動匹配。串聯方式保持固有的匹配特性,但需要更高的供電電壓。因白光LED的正向壓降為3~4V
2020-01-22 15:41:00
12161 
用于串聯連接電池的有源平衡解決方案
2021-03-19 08:49:09
9 獨立鉛酸電池平衡 IC適用于多達四節串聯的 12V 電池
2021-03-19 11:35:59
11 器 LTC3305,該器件適用于 12V 鉛酸電池。平衡是通過以下方式實現的:從電壓較高的電池吸取電荷,并將這些電荷傳送到電壓較低的電池,以使電池充電至相同電量。
2021-04-09 11:18:57
4 最近筆記本連接電源啟動總是屏幕黑屏,拔掉電源用電池啟動就很好。經過一番嘗試后解決方案如下:1.右鍵開始菜單,選擇“電源選項”2.選擇右側“其他電源設置”3.選擇“更改計劃設置”4.選擇“更改高級電源
2022-01-11 13:48:10
2 摘要——為了盡量減少電壓問題鋰離子篩選新方法&平衡法本文提出了串聯電池組。脈沖類型放電/充電電流應用于各種荷電狀態(SOC)點,以選擇具有類似電壓變化。此過程匹配開路電壓(OCV)-SOC
2022-06-08 10:00:12
0 電子發燒友網站提供《適用于6V/4.7AH鉛酸電池的電池充電解決方案.zip》資料免費下載
2022-09-08 09:54:24
0 在本文中,了解如何計算串聯連接的輸出電壓和電流電壓電池。此外,了解串聯輔助和串聯相反現象如何在電壓單元中工作。
2023-03-08 14:45:00
19723 
-混合存儲連接解決方案-01背景“混合存儲是一種用于存儲數字數據的解決方案,它將提供卓越性能并實現快速訪問速度的閃存存儲與提供更高成本效率的介質類型整合在一起。混合存儲使組織能夠將數據存儲在單個平臺
2022-03-30 13:53:49
2001 
-混合存儲連接解決方案-01背景“混合存儲是一種用于存儲數字數據的解決方案,它將提供卓越性能并實現快速訪問速度的閃存存儲與提供更高成本效率的介質類型整合在一起。混合存儲使組織能夠將數據存儲在單個平臺
2022-03-31 14:26:49
1065 
電子發燒友網站提供《用于蜂窩連接的ST4SIM安全解決方案.pdf》資料免費下載
2023-08-01 15:53:35
1 電子發燒友網站提供《PMP30826.1-具有有源電池平衡功能的超級電容備用電源 PCB layout 設計.pdf》資料免費下載
2024-05-19 09:49:06
1 在電子設備中,為了防止電源反接導致設備損壞,通常需要設計防反接電路。本文將介紹一種簡單的防反接電路方案——二極管串聯。 二極管串聯原理 二極管是一種具有單向導電性的電子器件,當其正向電壓大于一定值
2024-01-18 11:26:38
3077 
電子發燒友網站提供《適用于2節串聯鋰離子電池且具有自動電池平衡功能的BQ29209-Q1電壓保護數據表.pdf》資料免費下載
2024-04-01 15:57:38
0 電子發燒友網站提供《USB充電解決方案,適用于2節(2S)分立電池,使用帶電池平衡的BQ25887.pdf》資料免費下載
2024-10-14 09:59:30
2 串聯與并聯是電路中兩種基本的連接方式,它們在電路設計和應用中扮演著重要的角色。 串聯與并聯的區別 1. 定義 串聯 :在串聯電路中,所有的元件(如電阻、電池等)是首尾相連的。這意味著電流只有一條路
2024-12-02 16:19:03
11890
評論