逆變電源是一種采用電力電子技術進行電能變換的裝置。隨著電力電子技術的發展,逆變電源的應用越來越廣泛,但應用系統對逆變電源的輸出電壓波形特性也隨之提出了越來越高的要
2011-10-13 11:24:58
7048 
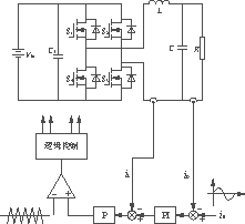
逆變器在感應加熱電源中起著十分重要的作用,根據逆變器的特點,逆變電源分為串聯諧振和并聯諧振兩種。本文提出了一種應用于感應加熱的并聯諧振逆變電源設計方案,針對其主電路、斬波電路及逆變器控制電路等進行了分析和設計。
2013-09-17 11:39:15
5082 
在電路中將直流電轉換為交流電的過程稱之為逆變,這種轉換通常通過逆變電源來實現。這就涉及到在逆變過程中的控制算法問題。##重復控制是近幾年發展起來的一種新型逆變電源控制方案,它可以克服整流型非線性負載引起的輸出波形周期性的畸變。
2015-04-07 10:48:08
18464 。近年興起的一種新的DDS技術,即直接數字頻率合成技術。但是他們都為小信號波,沒有功率輸出,不能帶一定的負載。 本文提出的多功能逆變電源,主電路采用二重單相全橋逆變器結構,輸出的電壓波形對給出
2018-09-27 10:36:08
賽】【三項逆變電源】【EG8030】用到的工具有: Altium Designer 16.0實現的功能有:①實現三相SPWM②實現三相交流電一、相關介紹SPWM:脈沖寬度按正...
2021-11-15 08:14:59
逆變電源,即逆變器,是一種電源轉換裝置,可以將直流電(DC)轉換為交流電(AC),或者將一種交流電轉換為另一種交流電。這種轉換通常是通過半導體開關設備實現的。逆變電源的核心工作原理是通過開關電路
2025-03-11 10:11:29
LLC開關電源:http://t.elecfans.com/topic/47.html?elecfans_trackid=bbs_toptxt逆變電源應用方案
2019-03-01 22:53:14
電器等。
4.太陽能發電
將太陽能電池板產生的直流電轉換為交流電,以供各種設備使用,推動太陽能的廣泛應用。
總結,逆變電源是一種的電源設備,具有廣泛的應用場景和重要的作用。它能夠將直流電轉換為交流電,滿足各種交流用電場合的需求,為各種設備提供穩定可靠的電源保障。
2025-02-13 10:30:52
一種參考波為調制波,而以N倍于調制波頻率的三角波為載波進行波形比較,在調制波大于載波的部分產生一組幅值相等,而寬度正比于調制波的矩形脈沖序列用來等效調制波,用開關量取代模擬量,并通過對逆變電源開關管
2022-05-20 10:29:08
逆變電源是將直流電源轉換為交流電源的電子轉換設備。由于其出色的安全性能(例如高轉換效率,快速啟動,強大的負載適應性和穩定性)以及電路保護(例如過流保護,過壓保護和過載保護)而被廣泛使用。逆變電源
2021-11-15 08:25:32
逆 變 器
一、概述
逆變器也稱逆變電源,是將直流電能轉變成交流電能的變流裝置,是太陽能、風力發電中一個重要部件。隨著微電子技術與電力電子技術的迅速發展,逆變技術也從通過直流電動機——交流
2025-03-10 17:23:05
逆變電源(Inverter)是一種將直流電(DC)轉換成交流電(AC)的設備,廣泛應用于各種領域。以下是一些常見的用途:
1.家用電器和移動設備
一些便攜式逆變器可以從車載電池(如汽車、船只等)中
2025-02-25 10:24:42
??逆變電源在全國大學生電子設計競賽電源類題目中占十分重要的地位。每一個參加全國大學生電子設計競賽并選擇電源方向的學生都需要掌握逆變電源的設計制作。與整流相反,把直流電變為交流電稱為逆變。逆變電
2021-11-11 06:05:50
直流電變換成交流電的過程。逆變電源就是相對于整流器而言通過半導體功率開關器件的開通和關斷把直流電變換成交流電的這么一個裝置。逆變電源也叫做逆變器,下面分單元地講一下逆變器主要的單元電路。主要內容為
2014-11-03 17:03:13
,即使取消門極電壓,SCR仍保持導通狀態。只有當陽極電路的電壓為0或負值時,SCR才關斷。所以,只需要用一個脈沖信號,就可以控制其導通了,故它在逆變電源中常用于可控整流。 作為一種無觸點的半導體開關
2009-08-13 11:50:05
輸入,當交流市電出現故障時,UPS機頭將蓄電池組儲存的直流轉換為交流進行供電; 而逆變電源供電系統只需要在網絡設備機房安裝一臺逆變電源即可,逆變電源具有交流和直流兩路輸入,交流輸入為交流市電,而直流輸入
2008-12-23 15:54:52
家用逆變電源的基本原理是把蓄電池的直流電變為220V的交流電。它通常具有多功能電源的作用,在交流電時通過轉換開關方面直流向負載供電,另一方面作為充電機向蓄電池充電,在交流市電停電時就利用逆變器把
2009-04-23 16:45:01
DC-AC 50W逆變電源的設計與實現1、帶漢字液晶顯示;2、輸入直流電壓10-16V;3、輸出交流電壓12-24V可調;4、最大輸出功率50W;5、輸出頻率47Hz至63Hz可調。
2016-05-30 18:25:00
請求各位師傅指點:proteus 仿真逆變電源,變壓器元件庫中有直接能用的嗎?給個參考值謝謝。。
2012-11-03 22:44:30
電力逆變電源是一種能夠將DC12V直流電轉換為和市電相同的AC220V交流電,供一般電器使用,是一種方便的電源轉換器。電力逆變電源有著廣泛的用途,它可用于各類交通工具,如汽車、各類艦船以及飛行器,在
2022-05-19 08:45:45
光伏逆變電源DC12轉AC18 ,求電路圖和變壓器繞法
2014-08-11 09:00:24
策略相結合所構成的符合控制策略的研究倍受關注。⑤ 無差拍控制無差拍控制是一種基于微機實現的PWM方案,它根據逆變電源系統的狀態方程和輸出反饋信號來計算逆變器的下一個采樣周期的脈沖寬度,80年代末引如到
2016-09-26 10:20:35
基于無差拍控制的單相逆變電源,直流輸入450v,交流輸出220v,采用PI 和無差拍雙閉環,求matlab閉環仿真圖如何搭建,具體的,和參數設置,謝謝大神!!!
2013-05-03 19:31:13
”),針對單相逆變電源提出一種電壓雙閉環矢量控制方法。該方法將單相電路拓展成三相電路,由逆變電源輸出電壓延拓出另兩相電壓,將其合成電壓矢量,電壓外環將電壓矢量在同步旋轉坐標系下進行閉環控制,實現輸...
2021-11-15 06:43:57
輸出電壓為36VAC的單相正弦波逆變電源,輸入為12VDC電源
2015-07-14 10:03:43
的設計也有著相當重要的作用。逆變器的作用是將低壓直電流轉換成高壓交流電時行供應的一種方式,我們稱之為逆變器源。逆變電源可以分為修正與純正逆變電源兩種逆變電源,而對于逆變電源的波型又可以為分方波,被稱之為摸擬
2015-12-28 17:32:16
。 本文正是基于這種情況下而設計的一種基于單片機的智能化正弦逆變電源。 1 正弦逆變電源的設計方案 本文所設計的逆變器是一種能夠將DC 12V直流電轉換成220V正弦交流電壓,并可以提供給一般電器
2018-10-15 18:20:44
弧焊逆變電源(亦稱弧焊逆變器)是一種高效、節能、輕便的新型弧焊電源。目前,采用IGBT作為功率控制器件來提高功率主電路的控制性和穩定性,以8位或16位單片機作為控制核心進行焊接程序控制和焊接參數運算
2011-03-10 14:36:47
的一種新的DDS技術,即直接數字頻率合成技術。但是他們都為小信號波,沒有功率輸出,不能帶一定的負載。本文提出的多功能逆變電源,主電路采用二重單相全橋逆變器結構,輸出的電壓波形對給出的參考波形跟蹤,有功率輸出,能帶一定的負載。控制采用加入微分環節的滯環控制,完全實現數字化控制。
2019-07-26 06:56:30
電動車輔助逆變電源的硬件設計電動車輔助逆變電源的軟件設計
2021-05-13 06:44:47
流內環的電壓瞬時值控制等類型[1~4]。其中,帶電流內環電壓瞬時值環路的雙環控制方法因實現簡單,系統動態性能優越和對負載的適應性強等優點,而逐漸成為高性能逆變電源的發展方向之一[4]。但傳統控制方法
2021-11-15 08:51:44
弧焊逆變電源主要由普通直流弧焊電源和逆變器組成主電路,通過逆變器把直流轉變成交流,頻率可調,正負半波通電時間比、正負半波電流比值也可以在一定范圍內自由調節。
2019-09-19 09:01:40
PWM逆變電源主電路結構是有哪些部分組成的?怎樣去設計一種基于PID控制的三相PWM逆變電源控制系統呢?
2021-10-26 07:05:25
在電路中將直流電轉換為交流電的過程稱之為逆變,這種轉換通常通過逆變電源來實現。這就涉及到在逆變過程中的控制算法問題。只有掌握了逆變電源的控制算法,才能真正意義上的掌握逆變電源的原理和運行方式,從而方便設計。在本篇文章當中,小編將對逆變電源的控制算法進行總結,幫助大家進一步掌握逆變電源的相關...
2021-11-15 06:15:02
跪求逆變電源的資料或電路
2013-08-30 20:50:38
逆變電源的發展市場并有望取代工頻逆變器。雖然高頻逆變器彌補了工頻逆變器體積大、頻率低、功效低等系列缺點,但是仍無法完全取代工頻逆變器的作用。與高頻逆變器相比,工頻逆變器具有其特有優勢。這里提出了一種
2011-10-20 11:03:59
電力逆變電源是一種能夠將DC12V直流電轉換為和市電相同的AC220V交流電,供一般電器使用,是一種方便的電源轉換器。 電力逆變電源有著廣泛的用途,它可用于各類交通工具,如汽車、各類艦船以及
2013-08-09 11:40:57
介紹了一種采用單片機控制的小功率DC/AC逆變電源,直流升壓控制部分采用電流型控制芯片UC3846,該控制方案能顯著地抑制推挽變壓器的磁偏,同時提高負載的動態響應速度。http://www.3532n.com/soft/70/2014/20140915353852.html
2014-10-27 15:30:51
想。 PWM逆變電源性能的好壞最終取決于控制策略的優劣。自適應控制作為一種現代控制的方法,適用于系統數學模型未知,或者運行過程中會發生變化的情況,這無疑為解決逆變電源因負載變化而產生波形畸變的問題提供了一條思路
2018-10-11 16:07:44
目前國內電信系統大功率交流設備一般采用UPS作為可靠供電方案。逆變電源沒有成為電信系統的主要交流供電設備,其原因主要是由于傳統的逆變電源系統容量較小,并聯程度較差,配套選件缺乏等,無法將逆變器
2013-07-29 14:02:51
哪位能幫忙設計一個逆變電源。要求:[size=11.9577px]12v(直流)[size=11.9577px]變成幅值、頻率可調的交流電。如果能幫忙代工,有一些酬勞(苦逼學生,不要要求太多)。
2014-11-20 21:43:27
直流供電電壓是一48V,但是由供電電壓為48V的UPS改裝的逆變電源其實并不適用于通信系統。 其一
2010-07-01 17:52:44
應用于發電廠、水電站、電力系統、鐵路等重要場所。 逆變電源可選三種工作模式(需訂貨時確定): 純直流供電:純直流輸入,直流斷電后逆變電源關機停止工作; 直流主供:直流與交流雙輸入,直流優先供電
2014-05-23 15:54:21
嗎?高壓可以轉低壓,如直流降壓器就是一種很不錯的直流電降壓轉換器,在這里需要了解的是,高壓逆變電源的作用是能將電源轉換成更為穩定的電流。增強了使用率,提高了電器設備的使用壽命,減少了成本投入,提高了更多的收益。
2013-09-04 11:55:07
通信逆變電源是將-48V直流電源換成220V 50Hz交流電源的設備,本文介紹了SPWM通信逆變電源的特點給出了逆變電源的組成框圖,并對各單元電路的設計進行深入淺出的闡述。
2009-10-19 16:39:00
117 在本方案中重點就是討論設計一種全數字化三相PWM逆變電源。這其中三相SPWM發生器是逆變電源的核心部分,他的性能的好壞,直接關系到整個逆變電源的工作狀況。因此在本方案中
2009-11-07 14:11:53
33 技術研制出的工頻智能型正弦波逆變電源。采用SPWM脈寬調制技術、IGBT功率模塊以及輸出隔離變壓器,使逆變電源的輸出為一穩頻穩壓、濾除雜訊、不受電網波動干擾、低失真
2023-01-31 17:46:49
一種利用1.2V 500MA的鎳鎘電池做電源的逆變電源電路-輸出直流電壓9V,可供萬用表使用.
2007-11-16 23:12:23
955 
家用逆變電源電路
這是一種性能優良的家用逆變電源電路圖,材料易取,輸出功率150W。本電路設計頻率為300Hz左右,目的是縮小逆變變壓器的體積、
2007-12-22 13:40:58
4891 
一種新型的逆變電源系統
2008-10-31 08:05:44
800 
直流12V-交流220V逆變電源電路圖
2009-05-20 13:47:48
3754 
一種低成本的車載逆變電源
摘要:提出了一種低成本的方波逆變電源的基本原理及制作方法;介紹了驅動電路芯片SG3524和IR2110的使用;設計了驅動和保護電路;給出
2009-07-06 09:10:11
1870 
基于DSP實現可并機的逆變電源
摘要:介紹了一種可并機的逆變電源的結構和原理,并以Motorola公司的DSP56F805型數字
2009-07-07 13:15:24
1449 
一種簡易數字控制的三相逆變電源的研制
摘要:研制了一種新型的三相逆變電源,采取了一種新型的SPWM數字控制方案,分
2009-07-08 10:20:19
1790 
模塊化逆變電源的設計與應用
摘要:討論模塊化逆變電源的應用場合及設計特點,并以某定向陀螺用的逆變電源為例,
2009-07-10 11:31:07
1752 
一種新穎的自適應PWM逆變電源
摘要:詳細介紹一種新穎的PWM逆變電源的數字控制方法——自適應重復控制。該方法的應用使系統具有自適應能力,能自動地消除
2009-07-11 08:44:13
908 
高頻鏈逆變電源的設計
摘要:首先簡要地介紹了逆變電源采用高頻鏈逆變技術的優勢,然后具體針對1000VA高頻鏈逆變電源進
2009-07-15 08:09:22
1583 
基于DSP實現的一種新穎開關逆變電源
摘要:介紹了一種周波逆變器的結構及原理,并以TI的TMS320LF2407型數字信號處理器
2009-07-15 09:11:24
852 
戶用逆變電源系統的研究與設計
摘要:分析、設計了一種以Intel80C196MC
2009-07-15 09:46:31
477 一種雙路輸出的穩壓穩流電源
摘要:采用新型單片式開關電壓調整器LM2576代替常
2009-07-16 08:32:13
2834 一種多功能逆變電源的設計與證實
隨著現代科技的發展,逆變電源廣泛應用于各行各業。本文提出了一種多功能逆變電源的設計。主電路采用二重
2009-11-13 18:05:09
1142 
摘要:提出了一種基于專家PID控制策略的逆變電源控制方案,并利用Matlab/Simulink進行了系統仿真和驗證。實驗結果證明該方案能得到高質量的輸出波形,滿足了逆變電源的控制要求。 關鍵詞:專家 PID 控制 逆變電源 Matlab/Simulink
2011-02-22 21:55:36
50 采用高頻多級逆變方案設計的一款準正弦逆變電源。此電源以12V直流電輸入,經過高頻逆變整流環節(DC2DC)和PWM逆變環節(DC2AC) ,在輸出終端得到高質量的準正弦交流電。并對遇到的電磁干
2011-05-17 16:02:23
344 介紹了一種小功率 逆變電源 電路的實現方法,對逆變主電路,電壓控制電路,驅動電路,SCOTT電路進行了研究。該逆變電源具有工作可靠,波形失真小的特點。
2011-08-18 17:44:47
163 電力逆變電源是一種能夠將DC12V直流電轉換為和市電相同的AC220V交流電,供一般電器使用,是一種方便的電源轉換器。
2011-11-17 14:22:35
2898 逆變電源是電源學習及設計中不可或缺的,本專題深入的講解了逆變電源方面的知識,涵蓋車載逆變電源,正弦波逆變電源,PWM逆變電源、電力逆變電源等這些最常見的類型,并為電源工程師整理了逆變電源原理,逆變電源設計及高頻逆變電源的知識。
2012-07-03 17:26:26

逆變電源的原理及應用 134逆變電源的原理及應用 134
2016-01-08 14:19:23
33 基于DSP雙閉環控制的單相逆變電源設計與實現
2016-03-28 15:39:30
57 基于IGBT的100kHz逆變電源控制的CPLD實現。
2016-03-30 10:01:37
39 基于電力電子裝置的車用交流逆變電源的設計。
2016-03-30 10:27:54
9 一種400Hz逆變電源的無線并聯綜合控制方法。
2016-03-31 09:21:43
12 一種高效逆變電源及綠色工作模式的研究,下來看看。
2016-03-31 09:27:50
10 一種基于直流電壓前饋控制的逆變電源,下來看看。
2016-03-31 09:29:58
33 一種汽油發電機逆變電源的設計,有需要的下來看看。
2016-03-31 09:33:15
14 一種汽油發電機逆變電源的設計方案,下來看看。
2016-03-31 09:36:22
33 一種新型交流PI調節器及其在逆變電源中的應用。
2016-03-31 09:45:55
19 閉環調節脈寬調制(PWM)的逆變電源在各種類型的交流供電系統中得到了廣泛的應用,例如:不間斷電源(UPS),電壓調節器(AVR),可編程交流電源(PAS)等。
2016-11-14 10:10:26
2558 逆變電源是一種采用電力電子技術是進行電能變換的裝置,它從交流或直流輸入獲得穩壓恒頻的交流輸出。逆變電源廣泛應用于航空、航海、電力、鐵路交通、郵電通信等諸多領域。 逆變電源也是一種產生交流電的裝置,它
2017-12-08 15:47:25
0 逆變電源是什么意思,由直流電變為交流電的電源叫逆變電源。通常是利用晶閘管電路把直流電轉變成交流電,這種對應于整流的逆向過程,定義為逆變
2019-07-23 09:18:40
23036 電力逆變電源是一種能夠將DC12V直流電轉換為和市電相同的AC220V交流電,供一般電器使用,是一種方便的電源轉換器。
2019-11-21 14:59:37
5739 逆變電源應用方案分享。
2021-06-10 09:53:40
38 逆變電源PID程序(共享單車的鎖電源)-該文檔為逆變電源PID程序簡介文檔,是一份很不錯的參考資料,具有較高參考價值,感興趣的可以下載看看………………
2021-07-26 14:29:44
40 基于FPGA的逆變電源的設計(電源技術離線作業)-該文檔為基于FPGA的逆變電源的設計總結文檔,是一份很不錯的參考資料,具有較高參考價值,感興趣的可以下載看看………………
2021-09-16 11:31:26
19 逆變電源是將直流電源轉換為交流電源的電子轉換設備。由于其出色的安全性能(例如高轉換效率,快速啟動,強大的負載適應性和穩定性)以及電路保護(例如過流保護,過壓保護和過載保護)而被廣泛使用。逆變電源
2021-11-08 13:21:02
23 在電路中將直流電轉換為交流電的過程稱之為逆變,這種轉換通常通過逆變電源來實現。這就涉及到在逆變過程中的控制算法問題。本文引用地址:http://www.eepw.com.cn/article
2021-11-08 13:36:05
21 隨著發電廠、變電站等機構中逆變電源的普及,逆變電源在處理UPS電源交流負荷的情況越來越多,人們對處理的逆變器的效率要求也越來越高。因此提高逆變電源的供電質量和供電可靠性成為了電子工程師的首要研發重點
2023-03-13 13:56:21
2156 
一般來說,停止逆變電源的方式或停止方式是指收到停止命令后,如何控制逆變電源停止工作的方法。通常有兩種方式,一種是減速停車,一種是自由停車。逆變電源的停止方法有哪些減速停車。停止命令有效后,逆變電源
2023-08-28 15:09:51
1407 
什么是直流轉交流逆變電源? 直流轉交流逆變電源是將直流電轉換為交流電的一種電源設備。其原理是通過電子元器件的控制,將輸入的直流電壓轉換成符合要求的交流電壓,并輸出給負載使用。逆變電源廣泛應用于軍事
2023-09-02 17:12:26
3233 電子發燒友網站提供《一種基于光伏系統的逆變電源設計.pdf》資料免費下載
2023-10-30 11:00:14
0 電子發燒友網站提供《多功能逆變電源的設計與實現.doc》資料免費下載
2023-11-13 14:43:59
0 簡介:逆變電源是不間斷電源、靜止航空電源、新能源發電技術等許多設備的關鍵部件。許多場合都要求逆變器能輸出失真度小的正弦波,因而消除諧波是逆變電源的基本要求之一。
2023-11-14 14:43:58
1 什么是逆變電源 逆變電源的優點介紹 逆變電源的作用? 逆變電源是一種將直流電轉換成交流電的電源設備。逆變電源通過電子元件的工作原理,將輸入的直流電轉換為輸出的交流電,供應給各種需要交流電的設備
2024-02-01 09:25:51
5011 他電子元件配合使用,實現逆變電源的功能。 逆變電源是一種將直流電轉換為交流電的電源設備,廣泛應用于各種電子設備中。逆變電源的功率輸出大小取決于其設計和使用的電子元件。Lm393芯片可以用于控制逆變電源的開關狀態,從而實現對逆變電源功率輸出的
2024-08-26 17:16:44
2579 逆變電源技術概述
雙極焊接逆變電源技術,是一種將工頻交流電轉化為高頻直流電的技術,其核心是基于功率電子器件IGBT(絕緣柵雙極型晶體管)構建的逆變電路。相較于傳統焊接電源,
2024-11-26 10:01:46
893
評論