不間斷電源(UPS),不間斷電源(UPS)工作原理是什么?背景知識: 不間斷電源(UPS)是計算機、通信系統以及要求提供不能中斷場合所必須的一種高可靠、高性能的電源。交流市電輸入經整流器變成直流
2010-03-23 14:17:56
1目的不間斷電源UPS使用方法與功能介紹。2范圍適用于模塊化數據中心UPS電源模塊。3引用文件《科普中國 科學百科—不間斷電源》4術語和定義UPS即不間斷電源
2021-11-16 08:59:49
今年應屆畢業生,進了一個不間斷電源公司當調試,內容是調試電路板,感覺沒什么前途的樣子。想自學點不間斷電源的技術,有大神指導下嘛,該從哪開始學習,現在自己完全沒什么頭緒呀。好難過,麻煩大神們給些意見,萬分感謝呀,不勝感激!
2016-08-03 12:29:15
1 UPS的功能與作用1.1 UPS概述UPS是不間斷電源(Uninterruptible Power System)的英文名稱的縮寫。就是在停電時能夠接替電網持續向負載提供電力。不間斷電源系統
2009-10-12 09:59:24
ONLINE XANTO S1000不間斷電源ONLINE XANTO S1500不間斷電源ONLINE XANTO S1000 230VAC不間斷電源ONLINE XANTO S2000準備數據
2021-12-29 08:30:41
UPS電源也被稱之為不間斷電源,不間斷電源也被稱為UPS,其實二者指的是同一種東西。在火電廠及其他很多領域UPS不間斷電源的持續供電功能被普遍應用于許多重要設施,UPS不間斷電源可以解決很多電力方面
2021-11-16 08:06:34
)與主機相連接,通過主機逆變器等模塊電路將直流電轉換成交流電的系統設備。 不間斷電源是一種含有儲能裝置,以逆變器為主要元件,穩頻穩壓輸出的電源保護設備。主要由整流器、蓄電池、逆變器和靜態開關等幾部分構成
2017-12-08 12:36:35
不間斷電源解決方案使用單片機控制的在線式 UPS 系統結構框圖。該在線式不間斷電源系統有兩種工作模式。在通常情況下,市電是正常的,這時輸入功率因數校正部分和輸出逆變部分同時工作。但是當市電故障時,蓄電池為
2018-07-23 16:38:03
APC UPS不間斷電源說明書下載地址整理;APC后備式UPS說明書點擊右側;APC后備式UPS說明書APC在線互動式UPS不間斷電源說明書;APCSUA1000-1500VA電源說明書地址;APC
2021-12-27 08:09:11
GUTOR不間斷電源的主要功能是什么?
2024-09-06 17:44:01
GUTOR不間斷電源的主要特點是什么?
2024-09-04 17:53:10
ICL7673不間斷電源的典型電路
2019-10-21 04:55:19
UPS不間斷電源,是將蓄電池與主機相連接,通過主機逆變器等模塊電路將直流電轉換成市電的系統設備。主要用于給單臺計算機、計算機網絡系統或其它電力電子設備如電磁閥、壓力變送器等提供穩定、不間斷的電力供應
2021-11-15 06:07:48
UPS不間斷電源剖析與應用 344頁
2012-08-20 18:30:40
UPS即不間斷電源(Uninterruptible Power Supply),是一種含有儲能裝置的不間斷電源。主要用于給部分對電源穩定性要求較高的設備,提供不間斷的電源。 [1]當市電輸入正常
2021-11-16 06:01:07
)產業的發展方向。隨著人工智能技術在各行各業應用的不斷深入,數據中心場地設施和基礎設施的數字化、智能化逐漸成為趨勢,不間斷電源(UPS)產品技術含量將進一步提升。
圖-1:UPS市場規模及增速
UPS
2023-11-22 17:13:00
數據保護:UPS不間斷電源初步使用緣由行動簡單使用群輝如下:一般電腦如下:寫在最后:緣由前幾天準備把所有的整合在一個盤,然后備份,結果最后把專業資料拷貝進去的時候壞了,不知怎么硬盤壞了,8T的資料
2021-12-28 07:34:12
不間斷電源-UPS(MOS管選型)一、UPS不間斷電源就是指能將電瓶與服務器相互連接,根據服務器逆變電源等控制模塊電源電路將交流電轉化成電壓的系統軟件機器設備,能夠確保計算機軟件在斷電以后再次工作中
2021-11-16 07:35:31
ylbtech-IDC:UPS(不間斷電源)UPS(Uninterruptible Power System/Uninterruptible Power Supply),即不間斷電源,是將蓄電池
2021-11-16 07:47:18
ups不間斷電源概述
2019-05-10 11:40:46
ups不間斷電源高頻機和工頻機UPS不間斷電源的比較。下面ups不間斷電源的工程師就給大家詳細講解一下ups不間斷電源高頻機和工頻機UPS不間斷電源的比較。一、工頻UPS工作原理存在的優越性二
2021-11-16 08:20:25
本文簡單介紹UPS(不間斷電源)的相關知識。1 概述UPS(Uninterrupted Power Supply),即不間斷電源,是將蓄電池與主機相連接,通過主機逆變器等模塊電路,將蓄電池
2021-11-15 08:26:26
UPS不間斷電源主要用于計算機網系統軟件等領域上,在市電中斷時,向負載不斷供電,避免內容數據丟失。根據工作方式,輸出容量,相數等的不同,UPS不間斷電源可以分為很多種類。根據工作方式,分為后備式
2021-11-16 06:46:09
本帖最后由 mr.pengyongche 于 2013-4-30 03:00 編輯
基于DSP在線式UPS不間斷電源控制系統的研究 隨著計算機的普及和信息處理技術的廣泛應用,不間斷電源UPS在
2013-01-10 11:24:18
采樣速率成為可能。本文實現了基于TMS320F28335的不間斷電源控制系統的設計,該系統能夠在單芯片中實現在線UPS的多控制環路,從而提高集成度并降低系統成本。數字控制還為每個控制器帶來可編程性、抗
2019-07-26 07:54:29
面對市場上琳瑯滿目的不間斷電源產品,應如何進行選擇,如何鑒定好壞,是首要考慮的問題所在。 當前在電廠、商場、超市及銀行等企事業單位,都需要使用到不間斷電源。而在對該類型電源好壞進行鑒定
2018-11-27 11:28:17
家用小型UPS不間斷電源—供電系統的保險。UPS供電系統在各行業起到重要的電源保障作用,要為負載提供不間斷的供電,就必須具有電能儲存的功能。小型家用UPS適用于小型計算機中心、網絡間、通信系統、辦公
2021-12-28 06:29:56
UPS不間斷電源,是一種含有儲能裝置,以逆變器為主要組成部分的恒壓恒頻的不間斷電源。它主要作用是為單臺計算機、計算機網絡系統或其它電子設備提供不間斷的電力供應。當市電輸入正常時,不間斷電源將市電穩壓
2021-11-15 06:51:18
UPS不間斷電源除塵技巧分析隨著ups不間電源的應用越來越廣,已經和我們的工作及生活密切聯系起來,所以ups不間斷電源的維護也變得十分重要,在上一篇的ups不間斷電源維護技巧中,小編已經為大家詳細
2021-11-16 06:52:40
有修UPS不間斷電源的師傅嗎?
2013-06-06 14:17:39
IGBT在不間斷電源的應用
:本文介紹了絕緣柵雙極晶體管(IGBT)在不間斷電源系統中的應用情況,分析了IGBT 在UPS 中損壞的主要原因和實際應用中應注意的問題。
2007-12-22 11:18:51
84 MC68HC908QYx、MC68HC908QTx 是MC68HC08 微控制器系列中的產品。M68HC08是一種高性能的8 位單片機系列,具有速度快、功能強、價格低等特點。這個系列中的所有微控制器都採用了MC68HC08
2009-04-24 22:05:39
61 MC68HC908QT2,MC68HC908QY1,MC68HC908QT1中文資料,數據手冊
MC68HC908QT2、MC68HC908QY1 和MC68HC908QT1 等芯片的特性。更詳細
2009-04-24 22:08:27
6 MC68HC908KL8/MC68HC908KL3E/MC68HC908KK3E中文手冊:
2009-10-12 12:36:56
26 HP Value不間斷電源(UPS)產品和延時模塊(ERM)能夠保護您貴重的IT設備不會因供電不足、電源波動和斷電而受到損害。
2010-06-28 19:19:33
28 系統)不間斷電源 山菱ALS-1.5K(100V系統)不間斷電源 山菱山菱ALS-1.5K (100V系統)不間斷電源 個單元可以在前面板上隨時更改輸出
2024-05-23 18:41:55
UPS-500不間斷電源框圖
2008-11-05 08:37:12
2744 
ups不間斷電源概述
2008-11-05 09:12:17
973 
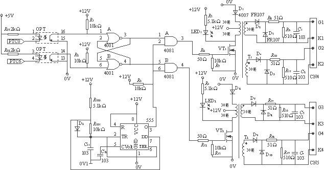
不間斷電源電路圖
2009-05-13 14:02:48
5451 
基于68HC908MR16單片機的空間矢量控制變頻電源
摘要:介紹了一種基于空間矢量PWM算法的變頻電源的實現方式。系統采用
2009-07-11 10:40:43
869 
開關電源和不間斷電源的無線電騷擾特性測試摘要:商品化的開關電源和不間斷電源是國內首批被指定要進行電磁兼容認證的產品之一,其
2009-07-17 12:00:50
1431 
5V不間斷電源(UPS)
2009-10-05 12:00:23
4626 
不間斷電源技術原理、特點及發展
當前,數字革命和網絡經濟正席卷全球。隨著各種信息系統在各個行業的應用
2010-01-14 08:38:19
1367 不間斷電源(UPS)基本原理介紹
背景知識:
不間斷電源(UPS)是計算機、通信系統以及要求提供不能中斷場合所
2010-03-23 15:05:36
4666 基于DSP在線式UPS不間斷電源控制系統的研究
引言
隨著計算機的普及和信息處理技術的廣泛應用,不間斷電源UPS在關鍵負載連接至公共電網方面扮演著重要
2010-01-08 09:38:33
1709 
UPS(Uninterruptible Power System ),即不間斷電源,是一種含有儲能裝置,以逆變器為主要組成部分的恒壓恒頻的不間斷電源。主要用于給單臺計算機、計算機網絡系統或其它電力電子設備
2011-12-02 16:33:09
806 UPS即不間斷電源,是一種含有儲能裝置。這里給出了UPS不間斷電源的一些產品及其報價,還有UPS不間斷電源的維修等等。
2011-12-06 12:02:02

詳細介紹UPS不間斷電源的特性和用途,以及幾種電源的對比分析
2016-03-03 16:38:16
6 不間斷電源領域的新突破
2017-09-14 14:34:47
17 UPS不間斷電源剖析應用與實例
2017-09-14 16:40:56
36 可能很多朋友不知道UPS電源是什么?因為在我們的日常生活中比較少見,其實UPS電源也就是不間斷電源,功能類似于一個蓄電池。如果我們的電腦連接上了UPS電源,當遇到突然停電的情況,電腦就會自動切換到UPS供電,保證電腦上的數據不丟失。下面小編將給大家詳細講講UPS電源是什么以及UPS不間斷電源的作用。
2017-11-14 12:43:58
28549 不間斷電源在電力供應系統中的應用非常廣泛,隨著社會經濟的快速發展,用戶對于供電質量的要求越來越高,而傳統的不間斷電源由于集成度不高,導致了結構、體積的復雜龐大,造價成本無法得到有效控制。針對這些
2018-01-29 13:52:00
1 UPS不間斷電源作為商場、超市、銀行、基站等大型公司的后備儲能電源有著重中之重的超然地位,除了有保護設備防斷電的的功能外,還肩負穩壓的作用。所以有了UPS不間斷電源才使我們的工作和日常生活井井有序
2018-10-15 17:31:18
14037 不間斷電源ups品牌有哪些?大家在購買和使用不間斷電源的時候一般會注意:它的品牌,大品牌的產品質量有保障,廠家能提供合適的售后服務,讓我們購買以后沒有后顧之憂。那么常見的不間斷電源ups品牌有
2018-12-19 14:38:24
1190 不間斷電源UPS(UninterruptiblePowerSystem),是一種含有儲能裝置,以逆變器為主要組成部分的恒壓恒頻的不間斷電源。
2018-12-19 15:20:08
3049 UPS,即不間斷電源,是一種含有儲能裝置,以逆變器為主要組成部分的恒壓恒頻的不間斷電源。它主要作用是為單臺計算機、計算機網絡系統或其它電力電子設備提供不間斷的電力供應。
2019-01-12 10:41:06
21192 本文主要介紹了ups不間斷電源優點及接線方法。UPS不間斷電源作為商場、超市、銀行、基站等大型公司的后備儲能電源有著重中之重的超然地位,除了有保護設備防斷電的的功能外,還肩負穩壓的作用。
2019-07-25 15:35:50
9055 
在正常和事故運行期間,向不間斷電源系統負荷提供電壓和頻率穩定的正弦交流電源。
2019-11-30 17:59:38
6281 UPS是英語“Uninterruptible Power Supply”的縮寫,中文意思是“不間斷電源”,是能夠提供持續、穩定、不間斷的電源供應的重要外部設備。
2020-12-26 06:40:39
3687 不間斷電源參考設計說明。
2021-05-20 10:14:01
63 UPS不間斷電源,是一種含有儲能裝置,以逆變器為主要組成部分的恒壓恒頻的不間斷電源。它主要作用是為單臺計算機、計算機網絡系統或其它電子設備提供不間斷的電力供應。當市電輸入正常時,不間斷電源將市電穩壓
2021-11-08 17:06:05
14 ups不間斷電源高頻機和工頻機UPS不間斷電源的比較。下面ups不間斷電源的工程師就給大家詳細講解一下ups不間斷電源高頻機和工頻機UPS不間斷電源的比較。一、 工頻UPS工作原理存在的優越性二
2021-11-08 20:06:02
34 UPS,即不間斷電源,是一種含有儲能裝置,以逆變器為主要組成部分的恒壓恒頻的不間斷電源。它主要作用是為單臺計算機、計算機網絡系統或其它電力電子設備提供不間斷的電力供應。當市電輸入正常時,UPS
2021-11-08 20:21:01
16 UPS不間斷電源除塵技巧分析隨著ups不間電源的應用越來越廣,已經和我們的工作及生活密切聯系起來,所以ups不間斷電源的維護也變得十分重要,在上一篇的ups不間斷電源維護技巧中,小編已經為大家詳細
2021-11-08 21:06:01
53 ONLINE XANTO S1000不間斷電源ONLINE XANTO S1500不間斷電源ONLINE XANTO S1000 230VAC不間斷電源ONLINE XANTO S2000準備數據
2022-01-06 15:12:08
3 ONLINE XANTO S1000不間斷電源庫存有貨ONLINE XANTO S1500不間斷電源庫存有貨ONLINE XANTO S1000 230VAC不間斷電源庫存有貨ONLINE
2022-01-06 15:13:08
3 UPS(UninterruptiblePowerSystem)即為“不間斷電源”。是一種含儲能裝置,以整流器、逆變器為主要組成部分,為變電站內監控系統、自動化儀表、遠方通信系統等設備提供恒壓恒頻的不間斷電源。
2023-06-16 14:33:44
2344 
UPS不間斷電源具備哪些功能?UPS不間斷電源的5種拓撲結構? UPS不間斷電源(Uninterruptible Power Supply)是一種用于保護電子設備免受電力中斷、電壓波動和其他電能
2023-11-09 16:53:41
3386 不間斷電源或不間斷電源(UPS)是一種在輸入電源或市電發生故障時向負載提供應急電源的電氣設備。
2023-11-14 16:40:49
3218 SiC 器件如何顛覆不間斷電源設計?
2023-11-23 16:17:41
967 
如何應對不間斷電源(UPS)設計挑戰
2023-12-04 10:14:38
1080 
電腦UPS不間斷電源如何連接?電腦UPS不間斷電源轉換時間是多少? 電腦UPS(不間斷電源)是一種裝置,它可以在電力中斷的情況下為電腦提供持續的電力供應,以避免數據丟失或電腦損壞。連接電腦UPS
2024-01-10 16:50:33
5215 不間斷電源(Uninterruptible Power Supply,簡稱UPS)是一種能夠在主電源故障時提供臨時電力的設備,以確保關鍵設備如計算機、服務器等在電力中斷時能夠繼續運行。如果不間斷電源
2024-07-16 14:35:51
3418 如果UPS不間斷電源碰到UPS不間斷電源報警器一直鳴叫的情況,可以這樣處理。
2024-09-07 09:18:25
3054 
UPS不間斷電源的日常維護:
1、定期檢查UPS不間斷電源的電池組,確保電池組無漏液、變形、損壞等情況。
2、定期測量UPS不間斷電源電池組的電壓和內阻,記錄電池組的使用情況,以便及時更換電池組
2024-09-10 15:59:22
1614 
ups不間斷電源是一種常見的電源設備,用于保護計算機和其他重要設備免受電源故障的影響。然而,ups不間斷電源也會出現一些常見故障,下面是一些常見的故障以及處理方法:
1、故障一:ups不間斷電源
2024-09-10 19:53:48
1629 
要延長UPS不間斷電源的使用壽命,可以從以下幾個方面進行考慮和操作: 一、優化使用環境 保持通風良好 :UPS不間斷電源在工作時會產生一定的熱量,因此需要確保工作環境通風良好,避免設備過熱。 保持
2024-12-04 15:46:44
1323 一、無法正常開機故障解決步驟。
1、檢查電源線路:確認UPS(不間斷電源)的電源線路是否連接正確且牢固,無松動或斷裂現象。
2、檢查保險絲:打開(不間斷電源)的電源盒,檢查內部保險絲是否熔斷。若
2025-04-01 18:25:40
1403 
UPS(不間斷電源)作為重要的電源保護設備,在各類辦公和數據中心環境中扮演著至關重要的角色。為了確保其穩定運行并延長使用壽命,下面聊一下如何避免UPS(不間斷電源)常見故障發生。
2025-04-01 18:37:04
879 
UPS(不間斷電源)作為重要的應急備用電源設備,在保障關鍵設備持續運行方面發揮著重要作用。然而,為了確保其可靠性和穩定性,定期的維護是必不可少的。線面聊一下UPS(不間斷電源)的具體維護方法。
2025-04-08 09:31:42
1424 
一、初步檢查。
電源連接:確保UPS(不間斷電源)已插入電源插座,并且插座有電。檢查斷路器是否跳閘,若跳閘則需重新合閘。
設備開啟:確認UPS(不間斷電源)已開啟,有些UPS(不間斷電源)設備
2025-04-08 18:25:53
1350 
UPS(不間斷電源)逆變器作為電力系統的關鍵組成部分,其穩定運行對于保障設備的連續供電至關重要。然而,逆變器故障時有發生,快速準確地判斷故障,對于及時采取措施、恢復供電具有重要意義。下面聊一下快速判斷UPS(不間斷電源)逆變器故障的方法。
2025-04-09 18:46:57
769 
1、定期維護與檢查
定期對UPS(不間斷電源)的逆變器進行全面檢查,包括外觀檢查,查看是否有部件松動、變形、變色或有燒焦痕跡等異常情況。
每隔一定時間,使用專業工具如萬用表等檢測UPS
2025-04-15 09:42:14
971 
故障、逆變管和驅動管損壞或輸出保護電路故障有關。
不穩壓故障:
不穩壓故障表現為UPS(不間斷電源)在市電輸入或逆變輸出時,電壓不穩定。這可能是由于調壓控制電路的問題,導致無法輸出穩定的電壓。不穩壓故障會影響設備的正常運行,甚至可能損壞設備。
2025-04-16 20:35:52
1053 
ups(不間斷電源)故障雖然不常見,但一旦發生就會給用戶帶來不小的困擾。以下是幾個常見的ups(不間斷電源)故障以及故障產生可能得原因及其解決方法,希望能為ups(不間斷電源)用戶帶來一些幫助。
2025-04-18 09:29:37
3202 
一、故障現象:UPS(不間斷電源)頻繁自動轉旁路
可能原因及解決方法:
1、逆變器故障:逆變器出現故障時,UPS(不間斷電源)會自動轉旁路供電。此時需檢查逆變器工作狀態,如有問題及時更換或維修
2025-04-18 18:20:57
2027 
UPS(不間斷電源)作為重要的電力保障設備,其穩定運行至關重要。然而,一些故障可能導致UPS(不間斷電源)無法正常工作,進而引發設備斷電。以下是可能導致UPS(不間斷電源)斷電的一些常見故障
2025-04-23 16:45:10
1908 
為了確保UPS(不間斷電源)的穩定運行,延長UPS(不間斷電源)使用壽命,并減少UPS(不間斷電源)故障發生的可能性.
2025-04-22 18:52:20
918 
UPS(不間斷電源)電池的更換主要基于電池的性能和壽命。
2025-04-24 17:44:26
2808 
和所需的電池類型(如鉛酸電池、鋰電池等)。
確保新電池的電壓、容量和尺寸與舊電池完全相同,以保證與UPS(不間斷電源)系統的兼容性。
2025-04-25 10:27:38
1612 
在選擇合適的UPS(不間斷電源)電池型號時,需綜合考慮多個因素,以確保UPS(不間斷電源)能夠為關鍵負載提供穩定、可靠的電力保障。下面聊一下UPS(不間斷電源)電池選型步驟和注意事項。
2025-04-27 15:56:43
1546 
一、檢查負載情況
1. 降低負載:檢查UPS(不間斷電源)所承載的負載是否超過其設計的額定容量。如果負載過大,建議降低負載以減輕(不間斷電源)的工作壓力,從而降低噪音水平。
2025-05-07 18:57:50
761 
不間斷電源(UPS)在使用過程中發出異常噪音,往往是某種潛在故障的預警信號。下面聊一下UPS(不間斷電源)噪音異常通常預示著哪些故障。
2025-05-08 19:00:04
887 
保障電力不間斷的守護者:全面了解UPS不間斷電源及其行業應用 在當今高度數字化的世界中,電力的穩定供應如同空氣和水一樣不可或缺。一次突如其來的停電或電壓波動,都可能造成數據丟失、設備損壞、生產
2025-11-04 10:07:10
757 
在數字化、智能化高度發展的今天,電力的持續穩定供應已成為社會運轉的絕對基石。然而,電壓驟降、浪涌、瞬間斷電等電力問題卻時刻潛伏,威脅著關鍵設備與數據的安全。此時,不間斷電源便扮演著至關重要的“電力
2025-12-03 13:20:13
298 
評論