、防潮、防腐。由于它具有很高的靈敏度和抗干擾能力,是實現工業自動化的優良器件。 一、工作原理圖 1 是用 E 系列固態繼電器構成的電焊機空載節電電路。E 系列固態繼電器是直流輸入控制,交流過零導通/過
2014-12-03 11:30:26
點焊機器人是用于焊接作業的自動化機械設備,如果保養方式、使用方式以及產品自身質量較好,都可以提高點焊機器人的使用時間。
2022-12-01 18:13:35
487 
電子發燒友網站提供《DIY大電流點焊機.zip》資料免費下載
2022-07-28 11:33:03
16 來講解一下。 精密工件的制作過程當中,精密器件的焊接,一般選用的是中頻直流點焊機。儲能點焊機有時候可能不能達到最理想的狀態,另外由于對焊接的工藝要求比較高,要求焊接效果具有一致性的要求,它有更加好的美觀性。
2022-06-01 18:17:22
2207 
利于保證使用安全。因此,經常進行維護和保養十分重要。那就讓斯特科技為您介紹一下怎樣做好點焊機日常保養與維護工作吧。 1、點焊機要定期清理塵土以保持機體清潔(注意在使用氣槍除塵時,氣壓不要太大,以免將電路板上的其它部
2022-05-10 16:33:27
1376 交流點焊機有哪些優點?相信很多人對此心存疑問,今天深圳市斯特科技公司向大家介紹一下! 1、有穩定的機身結構; 2、二次導電部分采用上絕緣方式,可以很好地避免鐵屑的輔著或下座安裝焊接工作時易產生絕緣
2022-05-05 17:24:10
247 龍門架直流點焊機功能特點: 中頻逆變直流電阻焊控制電源是由單相或三相交流電經整流電路成為脈動直流電,在經由功率開關器件組成的逆變電路變成中頻方波接入變壓器,降壓后整流成脈動較小的直流電供給電極對工件
2022-04-18 18:20:50
465 精密點焊機是一種常見的焊接設備,不同的領域需要用到不同的焊接機,因此我國焊接機的種類非常多。好的焊接機能夠提高工作人員的效率,操作流程更加簡單,焊接的效果也更加好。精密點焊機就是焊接機的一種,其具有
2022-04-13 11:45:20
541 點焊機器人有什么工作原理?常見的應用有哪些?點焊機器人是用于點焊作業的機械設備,市場中的點焊機器人采用示教再現的工作原理,點焊機器人應用廣泛,其中汽車制造領域、不銹鋼管道、板材、船舶制造等領域中經常出現點焊機器人的身影。
2022-04-06 16:50:54
3699 點焊機在應用上較為廣泛,特別是隨著焊接技術的發展,針對各行業特點的產品層出不窮,比如汽車電子點焊機、微型電機換向器點焊機、銀觸點焊接機等。作為有需求的企業來說選擇范圍大了,但是選擇難度也大了。那么
2022-02-14 18:11:51
1977 微型交流點焊機
2022-02-10 09:26:42
33 簡易點焊機1電路圖下載
2022-02-09 13:54:04
53 電極沿兩工件流至此電極形成回路,不傷及被焊工件的內部結構。 ST-2000微電腦逆變點焊機是我司新推出的一款便攜式小型電池點焊機,是根據目前國外最先進點焊機的原理而設計的。采用微電腦單片機控制和交流逆變技術,性能達
2022-02-09 09:50:01
1125 的塑性,使工件易于緊密貼合、防止飛濺;凸焊時這樣做可以使多個凸點在通電焊接前與平板均勻接觸,以保證各點加熱的一致。一,確定被焊工件是黑色金屬,一般選用交流點焊機。
2022-01-18 14:10:49
精密焊接點焊機是汽車零件、螺母以及熱成型鋼等物品焊接必不可缺的重要設備,它具有節能焊接、低功耗焊勢以及高效率焊接等優勢。這也促使越來越多網友開始深入挖掘精密點焊機的規格,現在就中頻逆變點焊機
2022-01-12 17:58:55
436 廠家直供箱體柜體氣動交流點凸碰焊機 不銹鋼板自動點焊機
2022-01-06 16:47:17
工件的制作過程當中,精密器件的焊接,一般選用的是中頻直流點焊機,儲能點焊機有時候可能不能達到最理想的狀態,另外對焊接的工藝要求比較高,要求焊接效果具有一致的性要求,它有更加好的美觀性。 對于焊接的師傅們來說,都
2021-12-22 13:48:43
223 廠家供應批發DN--80氣動交流點焊機 鋼筋網點焊機排焊機也叫焊網機,主要用于各類型號的金屬絲的焊接成型設備。焊機裝配合適的電極形式和電極材料,廣泛應用于家電產品、日用五金、交通運輸、電工電器、電子
2021-12-22 11:52:30
廠家定制長臂氣動電焊機變壓器 氣動交流點焊機變壓器 三相變壓器
2021-12-17 14:47:12
電阻焊機變壓器 氣動點焊機變壓器 50KVA交流點焊機配件
2021-12-17 14:15:45
中頻點焊機控制器最初的阻焊控制器是由電子管進行控制的,幾十年后變成了晶體管,但有的還是笨重不方便,隨著科學技術的進步。近十年出現了微機控制器,即以CPU為中心的控制器。電阻點焊機控制器就是對焊接
2021-12-13 17:31:08
227 我們在使用電池點焊機在焊接過程中,有時會產生飛濺可能會影響到焊點的強度,對正在作業的工人產生影響,那么如何才能很好的控制飛濺? 首先我們需要加強點焊機的清理,每次在使用前后都對點焊機工作臺和焊接
2021-11-29 18:01:21
659 廠家供應交流氣動點焊機高頻金屬點焊機鐵絲點凸焊接設備DN-75\DN-100型氣動加壓點焊機,是用電極壓緊焊件,直接通過電流加熱的方法進行點焊,焊工把焊件放在上下電極之間,踏下腳踏開關,控制器
2021-11-29 14:28:06
268 
廠家供應交流氣動點焊機高頻金屬點焊機鐵絲點凸焊接設備定制DN-75\DN-100型氣動加壓點焊機,是用電極壓緊焊件,直接通過電流加熱的方法進行點焊,焊工把焊件放在上下電極之間,踏下腳踏開關,控制器
2021-11-29 11:09:46
176 
現貨批發氣動式交流點焊機DN-100鐵板快速焊接螺母點焊機原理焊件組合后通過電極施加壓力,利用電流通過接頭的接觸面及鄰近區域產生的電阻熱進行焊接的方法稱為電阻焊。電阻焊具有生產效率高、低成本、節省
2021-11-29 10:43:07
203 
交流點焊機氣動式點凸焊機汽車零部件點焊機點焊機工作過程(1)預壓階段——電極下降到電流接通階段,確保電極壓力壓緊工件,使工件間有適當壓力。(2)焊接時間——焊接電流通過工件,產熱形成熔核。(3)維持
2021-11-26 18:06:15
334 
氣動加壓點焊機網片焊接點焊機生產廠家點焊機工作過程(1)預壓階段——電極下降到電流接通階段,確保電極壓力壓緊工件,使工件間有適當壓力。(2)焊接時間——焊接電流通過工件,產熱形成熔核。(3)維持時間
2021-11-26 17:46:17
231 
供應DNQ-125交流電阻氣動點焊機 氣動點焊機 金屬點焊機點焊機原理焊件組合后通過電極施加壓力,利用電流通過接頭的接觸面及鄰近區域產生的電阻熱進行焊接的方法稱為電阻焊。電阻焊具有生產效率高、低成本
2021-11-26 17:12:51
交流點焊機是一種能將工件牢牢焊接在一起的機器。交流點焊機是由變壓器、電流調節器和散熱系統以及焊接導線、焊接機頭及焊接電極等附件組成。 1、用交流點焊機施工的場所,必須有防水,防風,防曬的機棚,還應該
2021-11-25 14:26:39
412 多頭點焊機 網片焊機 氣動交流點焊機生產廠家排焊機也叫焊網機,主要用于各類型號的金屬絲的焊接成型設備。焊機裝配合適的電極形式和電極材料,廣泛應用于家電產品、日用五金、交通運輸、電工電器、電子、電池
2021-11-23 16:11:28
交流點焊機氣動式點凸焊機 汽車零部件點焊機 DTN-50型點焊機廠家點焊工藝是一種形成結合的金屬連接。在焊接時焊件通過焊接電流局部發熱,并在焊件的接觸加熱處施加壓力,形成一個焊點。點焊是一種高速
2021-11-23 15:28:18
交流點焊機 氣動式點凸焊機 汽車零部件點焊機點焊形成的熔核所需的熱源是通過焊接區的電阻所產生的熱量。在其他條件下,焊接電流的大小決定了熔核的穿透率。焊接低碳鋼時,熔核的平均滲透率為鋼板厚度
2021-11-20 13:54:24
使用電焊條,只需把欲焊接的兩工件分別作為電路的兩個電極,利用接觸電阻處產生的高溫,將金屬瞬間熔化,從而將工件牢牢焊接在一起。交流點焊機優點:1.經濟效益好:三相輸入、功率因數高且節能2.焊接條件范圍擴大3
2021-11-17 11:37:14
289 
靠的焊接質量呢? 第1.系統設計的合理 精密的點焊機是利用先進技術研發出來的焊接設備,在研發的時候就根據控制系統方案的分析和選擇設計了合理可靠軟件系統,以及高質量的電源電路、交流零點信號采集處理電路、晶閘管觸發電路設
2021-11-16 18:04:56
437 交流和逆變直流對精密點焊機焊接質量的影響有哪些? 一、交流點焊機 精密點焊機的工頻交流點焊機有著很低的功率因數,其焊接電流是與正弦波類似的交流電,但是在焊接過程中,過零現象時常出現。在交流點焊機的實際應用過程
2021-11-09 17:58:19
827 中頻逆變直流點焊機主要由逆變電源與外接設備組成。其中逆變電源是設備的核心,其工作過程為:工頻交流-直流-高頻交流-變壓-直流,是將三相或單相50Hz工頻交流電整流、濾波后得到一個較平滑的直流電,由
2021-11-01 18:24:13
1472 1-交流點焊機,利用單相220V通過可控硅控制導通角,再通過變壓器獲得低壓大電流脈沖電流實行點焊。 優點:結構簡單,操作控制簡易,價格親民; 缺點:由于網壓波動,控制方式多為開環控制,頻率低單個脈沖
2021-10-26 18:13:38
3410 由于工業發展的需求,已有大量的黑色金屬的加工工藝放棄使用傳統的亞弧焊,而是轉向了效率更高的交流點焊機。現在交流點焊機也是黑色金屬的焊接加工的不錯選擇。
2021-09-29 10:48:47
266 電流反饋脈寬調制,獲得穩定的恒電流輸出。中頻逆變點焊機性能優越,適合于高導熱金屬薄件以及精細工件的焊接。 中頻逆變直流點焊機有哪些優勢? 1、首先形成穩定熔核的電流范圍廣。 因輸出直流焊接電流,熱效率高。因為直流沒
2021-09-26 09:19:39
730 交流點焊機 是將工件焊接牢固的機器。交流點焊機由降壓變壓器、電流調節器和散熱系統、焊接導線、焊接電極等附件構成。焊接時不需要使用電焊條,將要焊接的兩個工件分別作為電路的兩個電極,利用接觸電阻產生
2021-09-24 18:12:39
323 交流點焊機是一種能將工件牢牢焊接在一起的機器。交流點焊機是由降壓變壓器、電流調節器和散熱系統以及焊接導線、把手等附件組成。焊接時不必使用電焊條,只需把欲焊接的兩工件分別作為電路的兩個電極,利用接觸
2021-09-22 18:20:50
1484 點焊機按電流來分類的話可以分為直流和交流。直流點焊機和交流點焊機的分辨很多人都不知道,想知道如何來分辨嗎,深圳斯特科技教你從四個方面來分辨。
2021-09-15 10:14:22
1871 一、電池點焊機采用直流輸出:電池點焊機的電流是脈動直流,而其電波波紋度很小,沒有交流過零而不連續加熱的缺點,可以達到高度集中的狀態,從而使焊接的熱效率得以提高。它特別適用于有色金屬材料和一些難焊接材料的焊接,焊接過程穩定,焊接質量明顯提高。電極壽命可相應地得到延長。
2021-08-30 15:54:25
978 斯特科技漆包線點焊機在日常的使用中非常的普遍,無論是個人電器或者車輛等的維修以及各種工廠制造行業都會選擇信譽可靠的漆包線點焊機,因為它能保證點焊機的質量是有保證的,而且在使用過程中不會出現問題以及它的使用壽命還很長,那么漆包線點焊機哪家好用呢以及該如何正確選擇呢?
2021-08-05 16:45:38
752 斯特科技不銹鋼點焊機在現在的工業生產特別是不銹鋼制品領域,應用得是十分廣泛。在使用不銹鋼點焊機時,不僅要學會不銹鋼點焊機的安裝,還需要學會不銹鋼點焊機的使用與維護。那么,我們究竟應該如何對不銹鋼點焊機進行安裝和使用呢?
2021-08-04 17:17:49
1068 斯特科技馬達轉子點焊機用高溫將樹脂斷面融化,同時利用運動機構將兩根樹脂融合成一根,其外形輕巧,適用的場所比較廣泛,很多人清楚如何使用馬達轉子點焊機,但是使用過后卻不注意保養,這樣會減少機器的使用壽命
2021-08-03 14:24:13
680 交流點焊機是一種能將工件牢牢焊接在一起的機器。交流點焊機是由由降壓變壓器、電流調節器和散熱系統以及焊接導線、焊接電極等附件組成。焊接時不必使用電焊條,只需把欲焊接的兩工件分別作為電路的兩個電極,利用接觸電阻處產生的高溫,將金屬瞬間熔化,從而將工件牢牢焊接在一起。
2021-07-29 15:19:31
638 斯特科技逆變直流點焊機是吸收先進技術的基礎上開發的一種高效節能點焊機。逆變直流點焊機機采用進口模塊和先進的逆變技術,動態響應快、易于起弧、電流穩定、焊接飛濺小、焊接成型美觀。具有電流預置預顯和|弧
2021-07-24 09:37:31
3691 斯特科技不銹鋼點焊機在現在的工業生產特別是不銹鋼制品領域,應用得是十分廣泛。在使用不銹鋼點焊機時,不僅要學會不銹鋼點焊機的安裝,還需要學會不銹鋼點焊機的使用與維護。那么,我們究竟應該如何對不銹鋼點焊機進行安裝和使用呢?
2021-07-08 10:12:35
2241 斯特科技漆包線點焊機在日常的使用中非常的普遍,無論是個人電器或者車輛等的維修以及各種工廠制造行業都會選擇信譽可靠的漆包線點焊機,因為它能保證點焊機的質量是有保證的,而且在使用過程中不會出現問題以及它的使用壽命還很長,那么漆包線點焊機哪家好用呢以及該如何正確選擇呢?
2021-06-30 09:37:26
682 斯特科技馬達轉子點焊機用高溫將樹脂斷面融化,同時利用運動機構將兩根樹脂融合成一根,其外形輕巧,適用的場所比較廣泛,很多人清楚如何使用馬達轉子點焊機,但是使用過后卻不注意保養,這樣會減少機器的使用壽命
2021-06-28 17:42:03
821 斯特科技漆包線點焊機是電機及變壓器繞組、電磁線圈線等焊接的重要工藝和設備,相比火焰釬焊、錫焊等,焊接速度快、熱影響小、導電率高。以前漆包線點焊需要經過人工或機器去絕緣漆才能完成和銅端子的焊接,漆包線點焊機則不需要去絕緣漆就能直接點焊。
2021-06-25 10:54:20
1309 斯特科技電阻點焊機是指用電阻加熱原理進行焊接的一種焊接設備。電阻點焊機依據不同用途和要求可分為不同種類。從焊接方法分類,有點焊機、縫焊機、凸焊機和對焊機等。
2021-05-25 09:30:36
2339 交流點焊機是一種能將工件牢牢焊接在一起的機器。交流點焊機是由由降壓變壓器、電流調節器和散熱系統以及焊接導線、焊接電極等附件組成。焊接時不必使用電焊條,只需把欲焊接的兩工件分別作為電路的兩個電極,利用接觸電阻處產生的高溫,將金屬瞬間熔化,從而將工件牢牢焊接在一起。
2021-05-24 17:17:50
215 點焊機作業前,應清除上、下兩電極的油污。通電后,機體外殼應無漏電。
2021-03-01 16:14:55
9042 點焊機器人(spot welding robot) 用于點焊自動作業的工業機器人。世界上第一臺點焊機于1965年開始使用,是美國Unimation公司推出的Unimate機器人。
2020-12-26 08:33:57
971 該點焊機有三擋功率調節,還有一個細調旋鈕,電路設計巧妙,制作并不復雜。
2020-03-25 17:15:12
22197 
受電網電壓波動影響較大,即交流自動點焊機焊接電流會隨電網電壓波動而波動,從而影響焊接的一致性。
2020-02-07 17:18:02
4952 根據焊接工件的材料及厚度不同分為大功率點焊機、精密點焊機、微電子點焊機;按照同時焊接的焊點數目分單點式、雙點式、多點式;按照加壓機構的傳動方式分腳踏式、電動機-凸輪式、氣動式、液壓式等。
2020-02-07 16:46:53
3384 儲能點焊機,亦稱電容式儲能點焊機、儲能機等,是利用工頻交流電經整流器整流后向電容器充電,被存儲的電能再經焊接變壓器放電轉換成低電電壓的、能量比較集中穩定的脈沖電流,通過被焊工件的接觸點產生電阻熱將金屬熔接。
2020-02-06 16:52:42
9881 由于儲能點焊機的原理是先通過一個小功率的變壓器對電容進行充電再通過大功率的阻焊變壓器對工件進行放電,因此它不易受電網的波動的影響,且由于充電功率小,對電網的沖擊相對于同樣的焊接能力的交流點焊機和次級整流點焊機要小的多。
2020-02-06 16:49:22
6338 
中頻點焊機是一種電阻焊機。由觸摸屏實現一屏操控,顯示器能夠顯示每次焊接的焊接電流,并且能及時的顯示故障及錯誤警告。
2020-02-05 21:32:55
4494 點焊機使用具有一定的危險性,因此在焊接作業時應注意使用方面,避免造成人身傷害以及安全隱患等。下面小編給大家介紹一下點焊機正確使用方法。
2019-06-04 14:06:06
14218 點焊機在焊接工件時,要想達到很好的焊接效果,既要達到產品的質量要求,又要良好的美觀性,需要設置好點焊機的焊接工藝參數:即電極壓力、焊接時間和焊接電流三個參數,任何一參數的變化都會影響其他參數,進而影響焊接質量。
2019-06-04 14:00:45
20404 點焊機焊不住是怎么回事 ?點焊機焊不住有很多原因的,一是被焊的材質,二是接入的電源線細功率不夠也焊不住,三是機器本身故障,主要檢查大電流的元器件有沒有燒壞,再檢查焊針有沒有氧化接觸不良,點焊電極有沒有短路。
2019-06-04 13:58:27
44612 點焊機焊接參數通常是根據工件的材料和厚度,參考該種材料的焊接條件選取。首先確定點焊機電極的端面形狀和尺寸,其次初步選定電極壓力、預壓時間、焊接時間和維持時間。
2019-06-04 13:53:27
23338 計數式點焊機電路圖是一種焊接細線的計數式點焊機電路圖.
2017-06-30 17:12:26
2981 
如下圖所示為點焊機主電路及控制電路。雙向晶閘管控制的負載是一臺用于焊接薄金屬片的微型點焊機。工作時,焊接變壓器T2副邊與焊接工作組或閉合回路。 圖 微型點焊機控制電路原
2012-05-29 12:40:12
19748 
.該點焊機有三擋功率調節,還有一個細調旋鈕,電路設計巧妙,制作并不復雜
2012-04-02 12:22:37
22353 
交流電焊機空載節電電路原理
交流電焊機是間歇工作的,間歇期內的空載功耗達幾百瓦。為了省電而不停地人工開、關機顯然會影
2009-12-25 17:43:57
2757 
點焊機的分類 文章摘要:按照用途分,有萬能式(通用式)、專用式 按照同時焊接的
2009-11-09 08:36:46
2206 鋰離子點焊機
&nbs
2009-10-30 15:37:51
1405 電池點焊機
1。鋰電池焊接,動力電池焊接,方型電池焊接,密封焊接
型號:LWS-300(400)W
2009-10-30 15:17:00
8584
點焊機時序控制器電路圖2
2009-05-30 13:46:00
1509 
點焊機時序控制器電路圖1
2009-05-30 13:45:37
2383 
直流馬達點焊機節電裝置電路圖
2009-05-26 14:43:27
991 
電焊機空載節電電路
2009-02-15 20:14:50
1653 
點焊機控制電路
2009-02-15 20:12:22
3621 
CMOS構成的時間調節點焊機電路圖,點焊機電路,用CMOS器件組成的周波數控制電路,可以在1-99個周波內任意選擇.在實際使用中,大多在10周波內調節就可以了.
2008-02-16 13:10:09
1760 
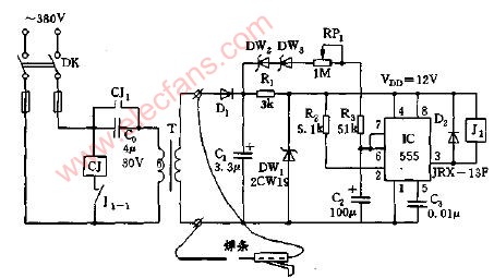
交流焊機空載斷電器電路圖使用本文介紹的交流電焊機空載斷電器,即可節約能源,又可減輕焊機的負擔,延長使用壽命.
2008-02-12 10:23:55
1492 
簡易電焊機空載自停裝置電路圖
2007-12-02 22:42:49
1311 
簡易電焊機空載自停裝置電路圖
2007-12-02 22:41:49
1323 
評論