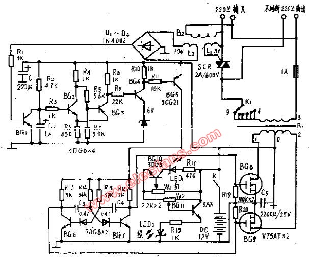
100W高效逆變電源 (國外電源電路)
- 國外(18917)
相關推薦
逆變電源控制電機頻率能調嗎,逆變電源控制辦法
我們都知道逆變電源是電氣工作中應該掌握的一項技術,利用逆變電源控制電機是電氣控制中常用的方法;有些還需要熟練使用。逆變電源控制電機頻率可調節多少首先,為什么要用逆變電源控制一個電機?我們先簡單看一下
2023-09-04 15:05:07
509
509
逆變電源中保護電路詳解
電路中經常會通過較大的電流,這就造成了電路中存在很多不確定的因素。為了避免這些因素對電路或者重要器件的損傷,保護電路應運而生。保護電路在逆變電源這種經常需要進行電流轉換的器件中顯得尤為重要。本篇文章就將為大家介紹逆變電源中的幾種重要的保護電路設計,并針對其原理進行較為詳細的分析和講解。
2022-08-18 09:42:37
2305
2305逆變電源電路保護的常見類型及如何選擇逆變電源?
逆變電源是將直流電源轉換為交流電源的電子轉換設備。由于其出色的安全性能(例如高轉換效率,快速啟動,強大的負載適應性和穩定性)以及電路保護(例如過流保護,過壓保護和過載保護)而被廣泛使用。逆變電源
2021-11-08 13:21:02
23
23基于FPGA的逆變電源的設計
基于FPGA的逆變電源的設計(電源技術離線作業)-該文檔為基于FPGA的逆變電源的設計總結文檔,是一份很不錯的參考資料,具有較高參考價值,感興趣的可以下載看看………………
2021-09-16 11:31:26
19
19簡單實用的逆變電源電路圖
這是一種性能優良的家用逆變電源電路圖,材料易取,輸出功率150W。本電路設計頻率為300Hz左右,目的是縮小逆變變壓器的體積、重量。輸出波形方波。這款逆變電源可以用在停電時家庭照明,電子鎮流器的日光燈,開關電源的家用電器等其他方面。
2021-03-18 14:57:24
28
28逆變電源技術專題
逆變電源是電源學習及設計中不可或缺的,本專題深入的講解了逆變電源方面的知識,涵蓋車載逆變電源,正弦波逆變電源,PWM逆變電源、電力逆變電源等這些最常見的類型,并為電源工程師整理了逆變電源原理,逆變電源設計及高頻逆變電源的知識。
2012-07-03 17:26:26

300W輕型高效逆變電源工作原理
300W輕型高效逆變電源工作原理,這里介紹的輕型高效率、高頻300瓦逆變板,體積只有16x9x7厘米,可以將12伏直流電壓逆變成220伏的交流電
2012-04-11 16:34:37
8696
8696
SPWM通信逆變電源的設計
通信逆變電源是將-48V直流電源換成220V 50Hz交流電源的設備,本文介紹了SPWM通信逆變電源的特點給出了逆變電源的組成框圖,并對各單元電路的設計進行深入淺出的闡述。
2009-10-19 16:39:00
115
115家用逆變電源電路
家用逆變電源電路
這是一種性能優良的家用逆變電源電路圖,材料易取,輸出功率150W。本電路設計頻率為300Hz左右,目的是縮小逆變變壓器的體積、
2007-12-22 13:40:58
3775
3775
電子發燒友App












































評論