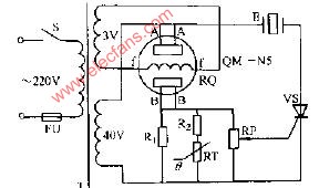
具有溫度補償的氣敏蜂鳴器電路圖
具有溫度補償的氣敏蜂鳴器電路圖
- 電路圖(495405)
相關推薦
氣敏電阻的應用(煤氣、煙霧、火災檢測電路圖)
大家都知道,在交通規則中,酒駕是違法的,通常情況交警會讓呼一口氣,就可以檢測有沒有酒駕; 如果發生火災,會有報警器提醒; 家中燃氣泄漏也會有報警器,其實這靠的都是它--氣敏電阻。
2023-05-16 09:22:36
590
590
氣敏傳感器ppt的原理及應用
敏感元件的橋式電路如圖。圖中F1是檢測元件;F2是補償元件,其作用是補償可燃性氣體接觸燃燒以外的環境溫度、電源電壓變化等因素所引起的偏差。工作時,要求在F1和F2上保持100mA~200mA的電流
2008-07-01 13:44:07
氣敏傳感器有哪些類型_氣敏傳感器分類
氣敏傳感器的種類較多,主要包括敏感氣體種類的氣敏傳感器、敏感氣體量的真空度氣敏傳感器,以及檢測氣體成分的氣體成分傳感器。前者主要有半導體氣敏傳感器和固體電解質氣敏傳感器,后者主要有高頻成分傳感器和光學成分傳感器。由于半導體氣敏傳感器具有靈敏度高、響應快、使用壽命長和成本低等優點,所以應用很廣。
2019-07-08 11:36:52
19742
19742
氣敏傳感器電路圖大全(六款氣敏傳感器電路設計原理圖詳解)
本文主要介紹了氣敏傳感器電路圖大全(六款氣敏傳感器電路設計原理圖詳解)。氣敏器件(又稱氣敏傳感器)是一種對環境氣氛中某些氧化性氣體、還原性氣體、有機溶劑蒸汽十分敏感的電子器件,被廣泛應用于對可燃性
2018-03-01 11:49:10
43162
43162
氣敏器件(氣敏傳感器)介紹及應用
氣敏器件(氣敏傳感器)介紹及應用
氣敏器件(又稱氣敏傳感器)是一種對環境氣氛中某些氧化性氣體、還原性氣體、有機溶劑蒸汽十分敏感的電
2010-01-13 10:49:20
2176
2176
氣敏傳感器的溫濕度補償
氣敏傳感器的溫濕度補償
氣敏傳感器在測量中受環境溫濕度變化的影響很大,不考慮溫濕度變化因素會給測量帶來較大誤差。圖2-3說明了環境溫濕度
2009-12-10 13:57:45
5027
5027
電子發燒友App










































































評論