lm567為通用音調譯碼器,當輸入信號于通帶內時提供飽和晶體管對地開關,電路由I與Q檢波器構成,由電壓控制振蕩器驅動振蕩器確定譯碼器中心頻率。用外接元件獨立設定中心頻率帶寬和輸出延遲。
主要用于振蕩、調制、解調、和遙控編、譯碼電路。如電力線載波通信,對講機亞音頻譯碼,遙控等。



用外接電阻20比1頻率范圍
邏輯兼容輸出具有吸收100mA電流吸收能力。
可調帶寬從0%至14%
寬信號輸出與噪聲的高抑制
對假信號抗干擾
高穩定的中心頻率
中心頻率調節從0.01Hz到500kHz
應用舉例:輸入端接104電容,輸出端接上拉電阻10K,C1、C2為1uF。R1、C1決定振蕩頻率,一般C1為104電容,R1為10K--200K。電源電壓為8V。
單通道紅外遙控電路
在不需要多路控制的應用場合,可以使用由常規集成電路組成的單通道紅外遙控電路。這種遙控電路不需要使用較貴的專用編譯碼器,因此成本較低。
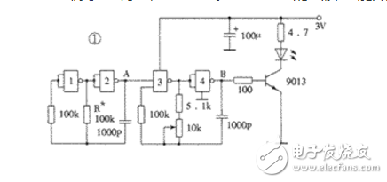
單通道紅外遙控發射電路如圖1所示。在發射電路中使用了一片高速CMOS型四重二輸入“與非”門74HC00。其中“與非”門3、4組成載波振蕩器,振蕩頻率f0調在38kHz左右;“與非”門1、2組成低頻振蕩器,振蕩頻率f1不必精確調整。f1 對f0進行調制,所以從“與非”門4輸出的波形是斷續的載波,這也是經紅外發光二極管傳送的波形。幾個關鍵點的波形如圖2所示,圖中B′波形是A點不加調制波形而直接接高電平時B點輸出的波形。由圖2可以看出,當A點波形為高電平時,紅外發光二極管發射載波;當A點波形為低電平時,紅外發光二極管不發射載波。這一停一發的頻率就是低頻振蕩器頻率f1。 在紅外發射電路中為什么不采用價格低廉的低速CMOS四重二輸入“與非”門CD4011,而采用價格較高的74HC00呢?主要是由于電源電壓的限制。紅外發射器的外殼有多種多樣,但電源一般都設計成3V,使用兩節5號或7號電池作電源。雖然CD4011的標稱工作電壓為3~18V,但卻是對處理數字信號而言的。因為這里CMOS“與非”門是用作振蕩產生方波信號的,即模擬應用,所以它的工作電壓至少要4.5V才行,否則不易起振,影響使用。而74HC系列的CMOS數字集成電路最低工作電壓為2V,所以使用3V電源便“得心應手”了。74HC00的引腳功能如圖3所示。



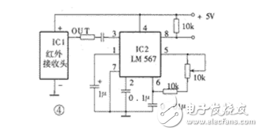
圖4為紅外接收解調控制電路。圖中,IC1是LM567。LM567是一片鎖相環電路,采用8腳雙列直插塑封。其⑤、⑥腳外接的電阻和電容決定了內部壓控振蕩器的中心頻率f2,f2≈1/1.1RC。其①、②腳通常分別通過一電容器接地,形成輸出濾波網絡和環路單級低通濾波網絡。②腳所接電容決定鎖相環路的捕捉帶寬:電容值越大,環路帶寬越窄。①腳所接電容的容量應至少是②腳電容的2倍。③腳是輸入端,要求輸入信號≥25mV。⑧腳是邏輯輸出端,其內部是一個集電極開路的三極管,允許最大灌電流為100mA。LM567的工作電壓為4.75~9V,工作頻率從直流到500kHz,靜態工作電流約8mA。LM567的內部電路及詳細工作過程非常復雜,這里僅將其基本功能概述如下:當LM567的③腳輸入幅度≥25mV、頻率在其帶寬內的信號時,⑧腳由高電平變成低電平,②腳輸出經頻率/電壓變換的調制信號;如果在器件的②腳輸入音頻信號,則在⑤腳輸出受②腳輸入調制信號調制的調頻方波信號。在圖4的電路中我們僅利用了LM567接收到相同頻率的載波信號后⑧腳電壓由高變低這一特性,來形成對控制對象的控制。

超聲波遙控電扇變速器
一、工作原理
(圖3)為發射電路。它采用的是國產蝙蝠牌FS—A5A型電風扇的遙控發射器。這種發射器具有體積小、耗電省、工作可靠、電路簡單等特點。在使用時,每按一下發射鍵,發射器發出約為500ms的40KHZ的超聲波。發射電路的工作原理如下。

VT2和VT3構成直接耦合正反饋振蕩電路,B為40KHz超聲發射器件,并兼振蕩電路反饋先頻元件。因此,此電路可準確地振蕩于超聲發射器件的中心頻率40KHZ。VT1和R2、C1組成500ms延時電路。R1、VD1是C1的放電通路,當按下發射鍵S時,VT2構成的振蕩電路工作,發出超聲波,同時,電源通過R2向C1充電,當C1上的電位充到1.4V時(約經過500ms),VT1導通,VT2基極以及VT3集電極電位下降為0.3V左右,振蕩器停止工作,當松開發射鍵S時,C1通過VD1和R1迅速放電,為下一次發射作好準備.VD3和R4構成發射指示電路,當按發射鍵時,VD3發光。
(圖4)為接收電路。CMOS非門D1~ D3由R1偏置為線性放大器,總增益可達60bB以上,由于CMOS電路的輸入阻抗較高,故能夠很好與超聲接收器件匹配。放大后的信號由C1耦合給鎖相環譯碼器LM567的輸入端3腳。當輸入信號的頻率落在其中心頻率上時,LM567的邏輯輸出端8腳由高電平變為低電平。

選頻聲控開關
此聲控開關可由一特定音調的(500到2000Hz)聲音來控制任一電器的開或關。由于它有一定的選頻作用,故誤動作的機率小。
電路設計為用音頻電信號(達100mV)來控制,其控制信號源可以是電話、收音機、電唱機、錄音機,從其中適當點用屏蔽線引來。如果想用聲波遙控,加一個駐極體話筒和一級前置放大即可。
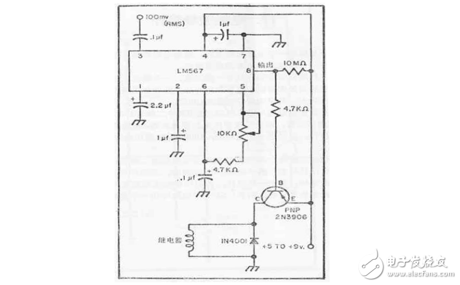
本裝置的電路如圖16所示。它的中心器件是一塊拾音集成電路LM567,以及一個50mA的繼電器。
一定音調的音頻信號加至LM567的輸入端(3腳)后,經內電路的放大、選頻等處理,在其輸出端8腳輸出低電平(沒有輸入信號時為高電平)。這時,與其相接的一個PNP管(2N3906)導通,使接在集電極電路中的繼電器吸動,從而以其接點去控制被控電器。若用以開機,則使用繼電器的常開、動合接點;若用來關機,則應采用常合、動開式接點。
響應頻率決定于接于第5、6腳的電位器和電容器的值,故調整10kΩ電位器可調節其響應頻率。本機可接收的音頻范圍為500~2000Hz。
二極管1N4001用以保護晶體三極管.2N3906可以用其它任何型號的中、小功率PNP硅管代替。

弄清了LM567的基本工作原理和功能后,再來分析圖4電路便非常簡單了。IC1是紅外接收頭,它接收發射器發出的紅外信號,其中心頻率與發射器載波頻率f0相同,經IC1解調后,在輸出端OUT輸出頻率為f1的方波信號,也就是與圖1中A點波形相同的信號。我們將LM567的中心頻率調到與發射器中“與非”門1、2振蕩頻率相同,即使f2= f1。則當發射器發射信號時,LM567便開始工作,⑧腳由高電平變為低電平,利用這個變化的電平便可去控制各種對象。利用圖4的電路,我們可以做成遙控開關,遙控家里的各種家用電器。
實際上,利用圖1和圖4所示的電路,我們也可以較容易地將其改造成多路遙控電路。方法是:在發射器(圖1)中將電阻R*變成若干擋不同的數值,由此形成若干種頻率不同的調制信號;在接收電路中,設置若干只LM567,其輸入均來自紅外接收頭,各個LM567的振蕩頻率不同但與發射端一一對應。這樣當發射器按壓不同的按鈕,接入不同的調制信號時,在接收端對應的LM567的⑧腳的電平就會發生變化,由此形成多路控制。嚴格說來,這屬于一種頻分多路,與數字編譯碼多路控制相比,缺點是調試比較復雜。但在有些場合,如在多路報警中,也有其一席之地。因在報警應用場合中,需要解決兩路以上同時報警的問題時,用時分多路存在復雜的同步問題,在頻寬允許的情況下用頻分多路則很容易解決。
超聲波遙控電路
1、超聲波遙控電燈開關
這種遙控開關,電路簡單,且免調試,非常適合初學者制作。
一、工作原理
為發射電路。電路采用分立器件構成,VT1和VT2以及R1~ R4、C1、C2構成自激多諧振蕩器,超聲發射器件B被聯接在VT1和VT2的集電極回路中,以推挽形式工作,回路時間常由R1、C1和R4、C2確定。超聲發射器件B的共振頻率使多諧振蕩電路觸發。因此,本電路可工作在最佳頻率上。


(圖2)為接收電路,結型場效應VT1構成高輸入阻抗放大器,能夠很好地與超聲接收器件B相匹配,可獲得較高接收靈敏度及選頻特性。VT1采用自給偏壓方式,改變R3即可改變VT1的表態工作點,超聲接收器件B將接收到的超聲波轉換為相應的電信號,經VT1和VT2兩極放大后,再經VD1和VD2進行半波整流變為直流信號,由C3積分后作用于VT3和基極,使VT3由截止變為導通,其集電極輸出負脈沖,觸發器JK觸發D,使其翻轉。JK觸發器Q端的電平直接驅動繼電器K,使K吸合或釋放。由繼電器K的觸點控制電路的開關。
二、元件選用
發射電路中,VT1和VT2用CS9013或CS9014等小功率晶體管,≥100。超聲發射器件用SE05—40T,電源GB采用一塊9V疊層電池,以減小發射器體積和重量。
接收電路中,VT1和3DJ6或是3DJ7等小功率結型場效應晶體管。VT2~ VT3用CS9013,≥100。VD1和VD2用IN4148。JK觸發器263B。超聲接收器件用SE05—40R,與SE05—40T配對使用。繼電器K用HG4310型。
